Cos'è ElectroYou | Login Iscriviti

ElectroYou - la comunità dei professionisti del mondo elettrico

Bi amp

hi-fi, luci, suoni, effetti speciali, palcoscenici...

Moderatore: Foto UtenteIsidoroKZ

0
voti

[11] Re: Bi amp

Messaggioda Foto Utenteabusivo » 13 apr 2020, 14:27

pietroruta ha scritto:...ma solo monta 3 coppie anziché 2...

Nono!
Non funziona così nel tuo caso.
Se togli una coppia di finali dallo stadio amplificatore scorrerà più corrente su quelli rimanenti mettendoli in breve tempo fuori uso.
Devo ridurre per forza la tensione di alimentazione.
pietroruta ha scritto:...poi mi invento qualcosa per limitare la potenza...

E cosa ti vuoi inventare a parte un limiter sull'ingresso?
Se quello che funziona basta non lo tocca' sennò te lassa!
Avatar utente
Foto Utenteabusivo
13,3k 4 7 10
Master
Master
 
Messaggi: 7008
Iscritto il: 16 ott 2012, 18:43
Località: L'Aquila

0
voti

[12] Re: Bi amp

Messaggioda Foto Utentepietroruta » 13 apr 2020, 14:48

Credo che comunque una soluzione per lavorare con quelle tensioni ci sara
Avatar utente
Foto Utentepietroruta
20 4
New entry
New entry
 
Messaggi: 76
Iscritto il: 12 apr 2020, 18:13

0
voti

[13] Re: Bi amp

Messaggioda Foto Utentelelerelele » 13 apr 2020, 16:09

pietroruta ha scritto:Però i transistor finali sono tutti paralleli, infatti ho visto il service manual del modello più grande è identico ma solo monta 3 coppie anziché 2..... Ecco perché, se ne lascio solo una coppia e poi mi invento qualcosa per limitare la potenza per non rompere il tweeter?????
Da quanto capisco, il tuo finale è a simmetria quasi complementare, con parallelo di uscita di NPN, dal punto di vista teorico funziona ugualmente con un parallelo a 2, ovvio che se la corrente in uscita sarà troppa questi saltano, devi valutare bene le condizioni di corrente e potenza.

Per avere meno potenza, puoi tranquillamente mettere una resistenza in serie all'uscita, questa limiterà corrente e potenza. Da parte mia è meglio mantenere bassa impedenza in uscita dei finali, (sennò tanto vale il crossover passivo), quindi è meglio non usare la resistenza in uscita, quindi si può ridurre il guadagno in modo da ottenere una ampiezza massima minore, oppure mettere un partitore in ingresso, anche se non garantiscono sicurezza contro il picco.

lascia perdere gli stabilizzatori lineari, vai troppo vicino alle tensioni massime e devi comunque ampilificarli, anche se sarebbe semplice con un inseguitore in uscita, è comunque un circuito da dimensionare bene specie in campo audio.


saluti.
Avatar utente
Foto Utentelelerelele
4.899 3 7 9
Master
Master
 
Messaggi: 5505
Iscritto il: 8 giu 2011, 8:57
Località: Reggio Emilia

0
voti

[14] Re: Bi amp

Messaggioda Foto Utenteabusivo » 13 apr 2020, 16:18

lelerelele ha scritto:...puoi tranquillamente mettere una resistenza in serie all'uscita...

Ma neanche questa soluzione e perseguibile, in questo caso, per una serie di motivi.
Il trafo dedicato è l'unico modo per risolvere rapido,economico, sicuro, indolore, ...
Se quello che funziona basta non lo tocca' sennò te lassa!
Avatar utente
Foto Utenteabusivo
13,3k 4 7 10
Master
Master
 
Messaggi: 7008
Iscritto il: 16 ott 2012, 18:43
Località: L'Aquila

0
voti

[15] Re: Bi amp

Messaggioda Foto Utentepietroruta » 13 apr 2020, 18:09

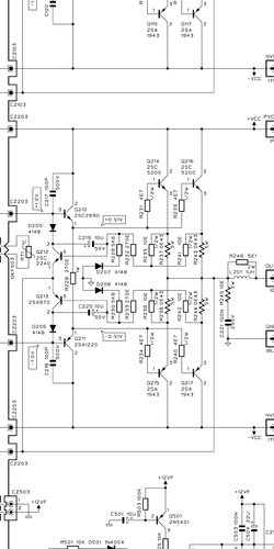
Questo è lo stadio finale, intanto provo a ricostruirlo con una coppia di transistor. Intanto vediamo se non salta tutto, non posso aggiungere un trasfo, lo spazio è molto ristretto. Essendo poi un bi amp, potrei semplicemente inserire un trimmer in ingresso per limitare il volume di uscita
Allegati
Screenshot_2020-04-13-17-46-50-114_com.adobe.reader.png
Schema del finale
Avatar utente
Foto Utentepietroruta
20 4
New entry
New entry
 
Messaggi: 76
Iscritto il: 12 apr 2020, 18:13

0
voti

[16] Re: Bi amp

Messaggioda Foto Utenteabusivo » 13 apr 2020, 18:17

pietroruta ha scritto:...inserire un trimmer in ingresso per limitare il volume di uscita...

Ma non è così semplice ...
L'unica cosa che ti posso dire è: buon divertimento!
Se quello che funziona basta non lo tocca' sennò te lassa!
Avatar utente
Foto Utenteabusivo
13,3k 4 7 10
Master
Master
 
Messaggi: 7008
Iscritto il: 16 ott 2012, 18:43
Località: L'Aquila

0
voti

[17] Re: Bi amp

Messaggioda Foto Utentepietroruta » 13 apr 2020, 19:59

Ho fatto un tentativo per vedere se tra i " cinesi " si trova qualche amp. Ho trovato questo LME49811. Cosa ne pensate?
Avatar utente
Foto Utentepietroruta
20 4
New entry
New entry
 
Messaggi: 76
Iscritto il: 12 apr 2020, 18:13

0
voti

[18] Re: Bi amp

Messaggioda Foto UtenteSediciAmpere » 13 apr 2020, 20:13

pietroruta ha scritto:Questo è lo stadio finale

Attenzione, non ha nessuna protezione sull'uscita! ?%

pietroruta ha scritto: potrei semplicemente inserire un trimmer in ingresso per limitare il volume di uscita

Mi sembra la soluzione più semplice, attenuando l'ingresso (oppure riducendo il guadagno) in modo da allineare l'emissione del tweeter a quella dei due woofer, l'amplificatore eroghera' la giusta potenza a tweeter, pur lavorando in una condizione meno efficiente.
metti ugualmente un condensatore in serie al tweerer per proteggerlo da en eventuale tensione continua
Avatar utente
Foto UtenteSediciAmpere
4.187 5 5 8
Master
Master
 
Messaggi: 4847
Iscritto il: 31 ott 2013, 15:00

0
voti

[19] Re: Bi amp

Messaggioda Foto Utenteabusivo » 13 apr 2020, 20:23

SediciAmpere ha scritto:...l'amplificatore eroghera' la giusta potenza a tweeter, pur lavorando in una condizione meno efficiente...

Questo si traduce in un annichilimento delle frequenze alte.
La vedo diversamente, gli amplificatori delle basse e delle alte devono avere il medesimo guadagno salvo quello delle alte che si deve fermare molto prima magari con un limiter.
Se quello che funziona basta non lo tocca' sennò te lassa!
Avatar utente
Foto Utenteabusivo
13,3k 4 7 10
Master
Master
 
Messaggi: 7008
Iscritto il: 16 ott 2012, 18:43
Località: L'Aquila

0
voti

[20] Re: Bi amp

Messaggioda Foto Utentepietroruta » 13 apr 2020, 21:03

Lo screenshot era relativo solo allo stadio finale, quello montato sul dissipatore. C'è anche la protezione con in upc1237.
Avatar utente
Foto Utentepietroruta
20 4
New entry
New entry
 
Messaggi: 76
Iscritto il: 12 apr 2020, 18:13

PrecedenteProssimo

Torna a Elettronica e spettacolo

Chi c’è in linea

Visitano il forum: Nessuno e 4 ospiti