Salve a tutti, ho recuperato una Saldatrice Telwin 161 da un amico che l'aveva accantonata perché si era letteralmente fusa una porzione di scheda causato dal falso contatto del connettore positivo che si collega al cavo pinza portaelettrodo.
Ho ricostruito il supporto con una piastra di rame che ho saldato su altre zone della scheda adiacenti alla parte fusa facendo attenzione a coinvolgere solo le precedenti superfici di contatto.
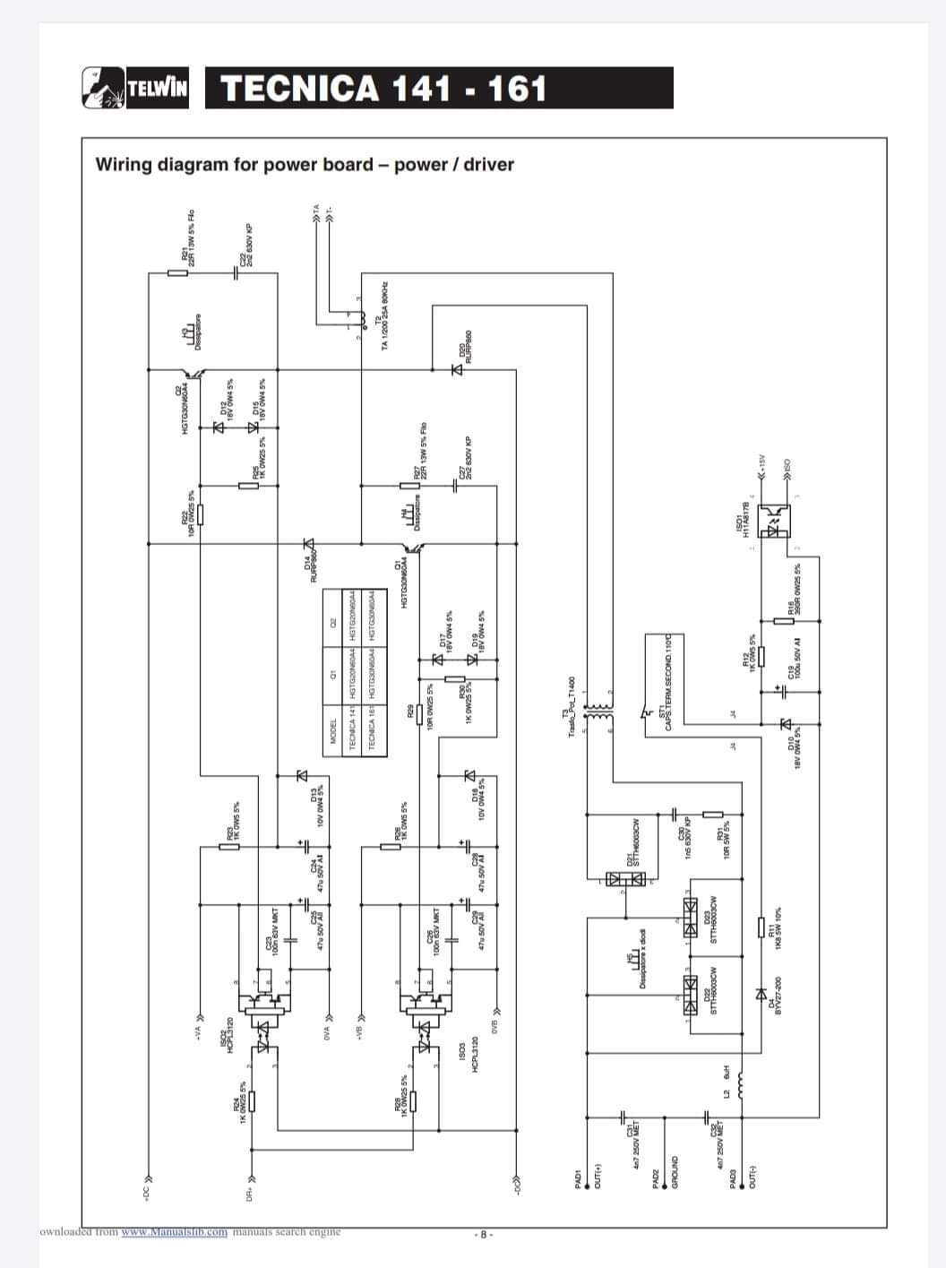
Avevo riscontrato il danneggiamento dei n.3 finali di potenza che ho sostituito rimettendo la pasta termica.
Per il resto sembra tutto nella norma apparentemente. Ho provato a fare qualche misura su qualche componente che vedevo sospetto con esito negativo, quindi poi ho collegato il tutto e quando provo l'elettrodo si genera solo una piccola scintilla che nemmeno mantiene attaccato lo stesso al ferro.
Quindi ho misurato la tensione tra i due cavi di uscita rilevando una tensione di circa 90V.
Cos'altro potrei verificare?
Ho provato successivamente a sostituire il ponte diodi contrassegnato di rosso sullo schema elettrico perché in uscita avevo inizialmente circa 110V e adesso invece ne ho circa 310V ma il risultato ai capi della pinza è sempre lo stesso e cioè solo una piccola scintilla che si vede nel video con la pinza amperometrica
Riparazione Saldatrice Telwin 161
Moderatori:
SandroCalligaro,
mario_maggi,
fpalone
18 messaggi
• Pagina 1 di 2 • 1, 2
0
voti
Dovrei capire che valori di corrente\tensione dovrei misurare magari più a monte di loro per verificare se il prima di loro tutto procede nella norma
-

Alexvideo76
10 2 - Messaggi: 13
- Iscritto il: 15 dic 2021, 1:04
0
voti
È messa piuttosto male.
Vero quello che ti è stato detto sui componenti attivi di dubbia provenienza , anzi sicura provenienza cinese.
Io proverei a vedere se i condensatori elettrolitici (quelli grossi neri) sono efficienti o se ne hai qualcuno a pari tensione anche di ricupero provare a sostituire anche solo per prova anche perché il grosso dell'energia la danno loro.
Vero quello che ti è stato detto sui componenti attivi di dubbia provenienza , anzi sicura provenienza cinese.
Io proverei a vedere se i condensatori elettrolitici (quelli grossi neri) sono efficienti o se ne hai qualcuno a pari tensione anche di ricupero provare a sostituire anche solo per prova anche perché il grosso dell'energia la danno loro.
0
voti
Grazie... appena avrò provato farò sapere com'è andata
P.s. I finali di potenza li ho comprati ad un negozio di elettronica ed ho visto solo che non erano in corto ma svolgo effettivamente la loro corretta funzione non ho avuto modo di testarli
P.s. I finali di potenza li ho comprati ad un negozio di elettronica ed ho visto solo che non erano in corto ma svolgo effettivamente la loro corretta funzione non ho avuto modo di testarli
-

Alexvideo76
10 2 - Messaggi: 13
- Iscritto il: 15 dic 2021, 1:04
0
voti
Alexvideo76 ha scritto: svolgo effettivamente la loro corretta funzione non ho avuto modo di testarli
Non li hai testati ma dici che svolgono la loro funzione corretta, mi pare in controsenso
Hai anche misurato la corrente massima che possono erogare?
0
voti
alev ha scritto:Alexvideo76 ha scritto: svolgo effettivamente la loro corretta funzione non ho avuto modo di testarli
Non li hai testati ma dici che svolgono la loro funzione corretta, mi pare in controsenso
Hai anche misurato la corrente massima che possono erogare?
Questa è una domanda trabocchetto !
0
voti
alev ha scritto:ma non l'ho fatta con intento negativo, volevo solo capire meglio la situazione per calibrare eventuale risposta
In pratica non hai fatto una domanda negativa, ma una complessa.
Scusate l’OT, non ho resistito.
-

PietroBaima
90,7k 7 12 13 - G.Master EY

- Messaggi: 12207
- Iscritto il: 12 ago 2012, 1:20
- Località: Londra
18 messaggi
• Pagina 1 di 2 • 1, 2
Chi c’è in linea
Visitano il forum: Nessuno e 33 ospiti

Elettrotecnica e non solo (admin)
Un gatto tra gli elettroni (IsidoroKZ)
Esperienza e simulazioni (g.schgor)
Moleskine di un idraulico (RenzoDF)
Il Blog di ElectroYou (webmaster)
Idee microcontrollate (TardoFreak)
PICcoli grandi PICMicro (Paolino)
Il blog elettrico di carloc (carloc)
DirtEYblooog (dirtydeeds)
Di tutto... un po' (jordan20)
AK47 (lillo)
Esperienze elettroniche (marco438)
Telecomunicazioni musicali (clavicordo)
Automazione ed Elettronica (gustavo)
Direttive per la sicurezza (ErnestoCappelletti)
EYnfo dall'Alaska (mir)
Apriamo il quadro! (attilio)
H7-25 (asdf)
Passione Elettrica (massimob)
Elettroni a spasso (guidob)
Bloguerra (guerra)


pigreco]=π