salve a tutti, avrei bisogno di un semplice termostato per controllare la temperatura dell' acqua volevo utilizzare questo schema preso sul web , ma ha una temperatura di lavoro compresa tra 22° e 40° dovrei arrivare a 50° come posso modificare il circuito?
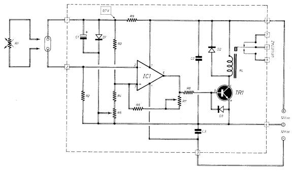
R1= 4.700 ohm
R2= Resistenza NTC da 4.700 ohm
R3= 1.000 ohm 1/4 watt
R4= Trimmer o potenziometro lineare da 1.000 ohm
R5= 1.000 ohm 1/4 watt
R6= 220.000 ohm 1/4 watt
R7= 4.700 ohm 1/4 watt
R8= 1.000 ohm 1/4 watt
C = 100.000 pF poliestere
DS= Diodo al silicio 1N 4148
TR= Transistor NPN tipo BD 139
IC = Integrato TL 081
DL= Diodo led rosso
Termostato acqua
Moderatori:
carloc,
g.schgor,
BrunoValente,
IsidoroKZ
8 messaggi
• Pagina 1 di 1
1
voti
Con il TL081 quel circuito non funziona in modo sicuro. Usa un LM358. Per aumentare il range di temperatura, riduci il valore di R5, non so di quanto, dovrei fare i conti.
Per usare proficuamente un simulatore, bisogna sapere molta più elettronica di lui
Plug it in - it works better!
Il 555 sta all'elettronica come Arduino all'informatica! (entrambi loro malgrado)
Se volete risposte rispondete a tutte le mie domande
Plug it in - it works better!
Il 555 sta all'elettronica come Arduino all'informatica! (entrambi loro malgrado)
Se volete risposte rispondete a tutte le mie domande
1
voti
con l' integrato che mi hai consigliato devo apportare modifiche ? la pedinatura è la stessa? grazie mille per aver risposto ! 
0
voti
Non hanno la stessa piedinatura in quanto il 358 è un doppio opamp che ha la piedinatura ad es. del tl 082,se non la conosci cerca il datasheet (o cerca su questo forum) 

-

claudiocedrone
21,3k 4 7 9 - Master EY

- Messaggi: 15302
- Iscritto il: 18 gen 2012, 13:36
0
voti
ragazzi vicino ad 12+ e 12- c'è uno "0" dove va collegato?
- Allegati
-
- termostato2.jpg (20.1 KiB) Osservato 4293 volte
0
voti
Lo 0V va collegato al centrale dell'alimentazione: quel circuito richiede una alimentazione duale. Da dove arriva? Mi ricorda i simboli che vedevo negli schemi di una rivista quando ero piccolo!
Se guardi nel mio blog ci sono 7 articoli (un po' complicati) sulla progettazione di un termostato e uso delle NTC: a te interessano probabilmente il 2 e il 3.
Se guardi nel mio blog ci sono 7 articoli (un po' complicati) sulla progettazione di un termostato e uso delle NTC: a te interessano probabilmente il 2 e il 3.
Per usare proficuamente un simulatore, bisogna sapere molta più elettronica di lui
Plug it in - it works better!
Il 555 sta all'elettronica come Arduino all'informatica! (entrambi loro malgrado)
Se volete risposte rispondete a tutte le mie domande
Plug it in - it works better!
Il 555 sta all'elettronica come Arduino all'informatica! (entrambi loro malgrado)
Se volete risposte rispondete a tutte le mie domande
0
voti
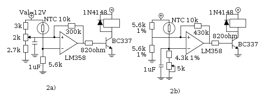
quale dei due schemi fa al caso mio? che temperatura supporta?
- Allegati
-
- 6444f734967acb57afe3fe7f8ea0769db289f84c_3_650.png (14.47 KiB) Osservato 4247 volte
8 messaggi
• Pagina 1 di 1
Chi c’è in linea
Visitano il forum: Nessuno e 108 ospiti

Elettrotecnica e non solo (admin)
Un gatto tra gli elettroni (IsidoroKZ)
Esperienza e simulazioni (g.schgor)
Moleskine di un idraulico (RenzoDF)
Il Blog di ElectroYou (webmaster)
Idee microcontrollate (TardoFreak)
PICcoli grandi PICMicro (Paolino)
Il blog elettrico di carloc (carloc)
DirtEYblooog (dirtydeeds)
Di tutto... un po' (jordan20)
AK47 (lillo)
Esperienze elettroniche (marco438)
Telecomunicazioni musicali (clavicordo)
Automazione ed Elettronica (gustavo)
Direttive per la sicurezza (ErnestoCappelletti)
EYnfo dall'Alaska (mir)
Apriamo il quadro! (attilio)
H7-25 (asdf)
Passione Elettrica (massimob)
Elettroni a spasso (guidob)
Bloguerra (guerra)




