Salve a tutti mi sono iscritto al vostro forum perché ho visto tante discussioni interessanti in diversi settori.
Spero di scrivere nella sezione giusta.
Io sto cercando una risposta ad un quesito un po’ particolare a riguardo dei resolver che si usano in robotica o sui motori brushless.
So cosa è un resolver e come funziona, ma quanto ho scoperto mi pare strano e un po’ incredibile.
Durante il periodo del lockdown mi sono dedicato a fare ordine tra le carte di uno zio Ingegnere elettronico, ormai scomparso da tempo e che da giovane aveva lavorato in America.
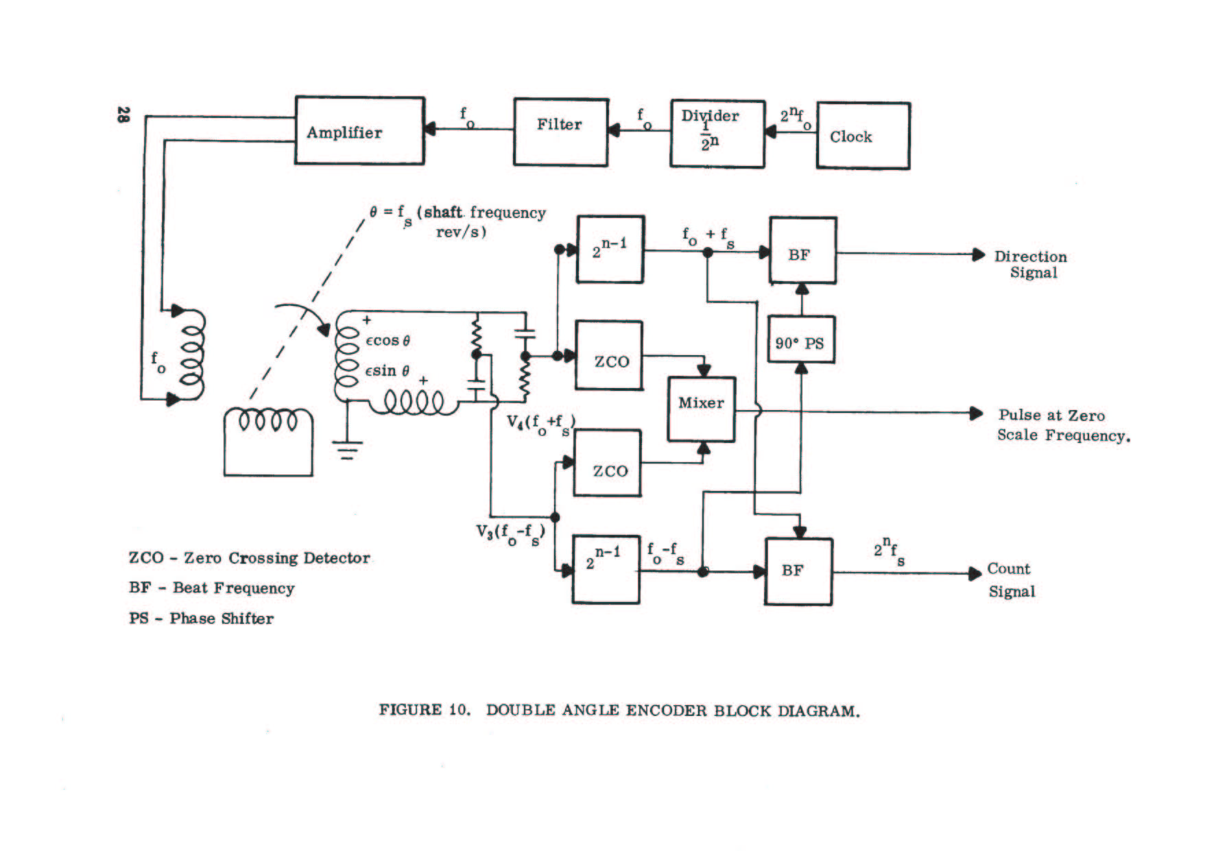
Ho trovato alcune pagine di un documento pubblicato nel 1963 dal George C. Marshall Space Flight Center, dove si parla di uno stano metodo per convertire in digitale l’uscita di un resolver.
La cosa “Strabiliante” è che convertono il resolver con una doppia rete R/C ottenendo a quanto pare un segnale digitale assoluto con un errore massimo inferiore a ± 10 secondi di grado. Se ciò fosse vero vuol dire che la risoluzione sarebbe di ben 14 bit sul giro, se non ho sbagliato i conti.
La cosa mi sembra assurda, perché ho sempre saputo che per leggere l’uscita analogica del resolver si usano degli speciali convertitori.
Mi piacerebbe capire come funziona questa cosa, perché se fosse vera, vuol dire che sarebbe più semplice usare un resolver al posto di un encoder, perché il resolver da una misura assoluta sul giro mentre l’encoder richiede l’azzeramento ad ogni accensione.
Ora la difficoltà che incontro è che il documento è incompleto e poi la cosa non spiegata molto bene, è fumosa, si parla di angoli tra sinusoidi che variano, ma non se ne capisce il contesto. Insomma sembra quasi che la spiegazione sia fatta per chi già sa come funziona, in linea di principio, questo sistema.
Qualcuno ne sa qualcosa e riesce ad aiutarmi anche semplicemente con uno spunto una dritta?
Metto le due immagini che ci sono nelle carte per dare un po’ di aiuto.
Grazie a tutti.
Convertire in digitale un resolver con una doppia rete RC
Moderatori:
dimaios,
carlomariamanenti
4 messaggi
• Pagina 1 di 1
0
voti
Purtroppo non mi ricordo ( o non ho mai capito bene) il principio di funzionamento dei convertitori
RDC.
La doppia rete RC dovrebbe servire solo a sfasare di 90 gradi.convertono il resolver con una doppia rete R/C ottenendo a quanto pare un segnale digitale assoluto con un errore massimo inferiore a ± 10 secondi di grado.
Ho trovato questo che forse può aiutarti.
https://www.analog.com/media/en/trainin ... MT-030.pdf

0
voti
Ciao MarcoD, grazie per il riferimento che mi hai dato.
Ho spulciato un po' in rete ma senza risulati.
Preso dalla curiosità ho rimosso dal vecchio PC dello zio (un 486 ormai defunto) l'hardisck e con un adattore USB lo ho collegato al mio PC. Dentro ho trovato una cartella che si chiama "NASA" dentro c'è l'inverosimile a riguardo di sistemi servo. Sono cose folli con circuiti stranissimi.
Comunque ho trovato due documenti che sembrano dei cataloghi dove c'è una semplice spiegazione di un circuito che forse è simile a quello che ho trovato.
Metto le immagini scansionate magari a qualcuno dice di più.
Ho spulciato un po' in rete ma senza risulati.
Preso dalla curiosità ho rimosso dal vecchio PC dello zio (un 486 ormai defunto) l'hardisck e con un adattore USB lo ho collegato al mio PC. Dentro ho trovato una cartella che si chiama "NASA" dentro c'è l'inverosimile a riguardo di sistemi servo. Sono cose folli con circuiti stranissimi.
Comunque ho trovato due documenti che sembrano dei cataloghi dove c'è una semplice spiegazione di un circuito che forse è simile a quello che ho trovato.
Metto le immagini scansionate magari a qualcuno dice di più.
1
voti
Ciao Lunacod. Ho visto il tuo post sul forum. Certo che poni una bella domanda. È interessante il circuito che hai postato, ma non banale da spiegare. Se vogliamo che la spiegazione sia chiara anche per gli altri lettori è bene fare prima delle precisazioni.
Ora al di là di quale possa essere la provenienza di quello schema, la questione è questa: quello schema mostra un circuito detto “Phase Shift” cioè “Scorritore di fase”. Si tratta di una tecnica di conversione del segnale dei synchro resolver un po’ datata, ma senza dubbio interessante.
Ora siccome io non so se tu sai come funziona un synchro resolver, prima ti faccio questa spiegazione.
Il synchro resolver si presenta come un piccolo motorino che ha tre avvolgimenti, di cui uno posto sul rotore, mentre gli altri due, perfettamente identici come caratteristica sono posti sullo statore e sono in quadratura, cioè i loro assi magnetici sono posti a 90° meccanici tra loro. Per completezza, i synchro sono anche trifase, ovvero gli avvolgimenti posti sullo statore sono 3 con angoli di 120°.
Come funziona un synchro resolver che viene usato per fare quello di cui chiedi? L’avvolgimento presente sul rotore viene alimentato in corrente alternata prodotta da un generatore sinusoidale a bassa distorsione e che abbia un’elevata stabilità della frequenza. Il campo magnetico che ne deriva si concatena con gli avvolgimenti di statore, dando così origine sui due secondari, ad una corrente, esattamente come avviene nei trasformatori.
Ora considerando il rotore fermo in una posizione qualsiasi, gli avvolgimenti posti sullo statore, ruotati di 90°, riceveranno ognuno un flusso che sarà proporzionale al coseno dell’angolo che ciascuno di loro forma con l’asse magnetico del rotore. Ora se il rotore viene fatto ruotare e noi guardassimo con un oscilloscopio ciò che avviene sui due avvolgimenti di statore, vedremmo quanto mostrato nelle figure 1 e 2, dove i segnali 2 e 3 rappresentano l’uscita dei due avvolgimenti di statore, mentre il segnale 1 è l’eccitazione del rotore.
A questo punto va chiarita una cosa, ovvero il synchro resolver si comporta come un modulatore che preso il segnale di eccitazione in corrente alternata sinusoidale, che chiameremo carrier, va a produrre due segnali modulati in ampiezza con un andamento sinusoidale. I due segnali avranno ampiezze che rappresentano il seno e il coseno. Siccome il segnale è in corrente alternata, la distinzione tra quadranti positivi e negativi è data dall’inversione di fase del segnale di carrier.
Ora il circuito di phase shift cosa fa? Somma i due segnali di carrier modulati in seno e coseno e li somma usando un nodo costituito da un condensatore e una resistenza. Una cosa abbastanza banale, apparentemente, ma non è così! Infatti perché la cosa funzioni, è necessario che la reattanza capacitiva XC del condensatore alla frequenza del carrier sia uguale al valore della resistenza, altrimenti il circuito non funziona regolarmente.
Ecco perché al inizio dicevo che il segnale deve essere stabile in frequenza, perché altrimenti il valore di XC si modifica, mentre il valore della resistenza No e perciò il sommatore non sarà più bilanciato.
Secondo aspetto, se facciamo passare una corrente alternata sinusoidale attraverso un condensatore accade che la corrente anticipa la tensione di 90°. Ecco perché serve un segnale sinusoidale che sia di buona qualità con poca distorsione, altrimenti ciò non avviene regolarmente.
Ora se noi sommiamo i due segnali sinusoidali del carrier, che escono dal synchro resolver, usando un nodo di somma che ha anche la proprietà di ruotare di 90° uno dei due, mentre le ampiezze reciproche si modificano anch’esse con andamento sinusoidale in funzione seno/coseno, se eseguiamo una somma vettoriale dei due segnali, otterremo un segnale sinusoidale ad ampiezza costante, ma la cui fase ruota a mano a mano che il rotore ruota. Perciò misurando l’angolo di fase tra il segnale di carrier che entra nel synchro resolver con quello che esce sul nodo si ottiene l’angolo meccanico tra rotore e statore.
Questa è una semplice spiegazione senza voler entrare troppo negli aspetti matematici di una tecnologia ormai abbandonata e che può servire più agli hobbisti che per applicazioni industriali. Oggettivamente l’accuratezza di un sistema del genere è di 9/10bit, non di più, ottimisticamente sono 360°/1024 = 21 primi di grado.
Ora al di là di quale possa essere la provenienza di quello schema, la questione è questa: quello schema mostra un circuito detto “Phase Shift” cioè “Scorritore di fase”. Si tratta di una tecnica di conversione del segnale dei synchro resolver un po’ datata, ma senza dubbio interessante.
Ora siccome io non so se tu sai come funziona un synchro resolver, prima ti faccio questa spiegazione.
Il synchro resolver si presenta come un piccolo motorino che ha tre avvolgimenti, di cui uno posto sul rotore, mentre gli altri due, perfettamente identici come caratteristica sono posti sullo statore e sono in quadratura, cioè i loro assi magnetici sono posti a 90° meccanici tra loro. Per completezza, i synchro sono anche trifase, ovvero gli avvolgimenti posti sullo statore sono 3 con angoli di 120°.
Come funziona un synchro resolver che viene usato per fare quello di cui chiedi? L’avvolgimento presente sul rotore viene alimentato in corrente alternata prodotta da un generatore sinusoidale a bassa distorsione e che abbia un’elevata stabilità della frequenza. Il campo magnetico che ne deriva si concatena con gli avvolgimenti di statore, dando così origine sui due secondari, ad una corrente, esattamente come avviene nei trasformatori.
Ora considerando il rotore fermo in una posizione qualsiasi, gli avvolgimenti posti sullo statore, ruotati di 90°, riceveranno ognuno un flusso che sarà proporzionale al coseno dell’angolo che ciascuno di loro forma con l’asse magnetico del rotore. Ora se il rotore viene fatto ruotare e noi guardassimo con un oscilloscopio ciò che avviene sui due avvolgimenti di statore, vedremmo quanto mostrato nelle figure 1 e 2, dove i segnali 2 e 3 rappresentano l’uscita dei due avvolgimenti di statore, mentre il segnale 1 è l’eccitazione del rotore.
A questo punto va chiarita una cosa, ovvero il synchro resolver si comporta come un modulatore che preso il segnale di eccitazione in corrente alternata sinusoidale, che chiameremo carrier, va a produrre due segnali modulati in ampiezza con un andamento sinusoidale. I due segnali avranno ampiezze che rappresentano il seno e il coseno. Siccome il segnale è in corrente alternata, la distinzione tra quadranti positivi e negativi è data dall’inversione di fase del segnale di carrier.
Ora il circuito di phase shift cosa fa? Somma i due segnali di carrier modulati in seno e coseno e li somma usando un nodo costituito da un condensatore e una resistenza. Una cosa abbastanza banale, apparentemente, ma non è così! Infatti perché la cosa funzioni, è necessario che la reattanza capacitiva XC del condensatore alla frequenza del carrier sia uguale al valore della resistenza, altrimenti il circuito non funziona regolarmente.
Ecco perché al inizio dicevo che il segnale deve essere stabile in frequenza, perché altrimenti il valore di XC si modifica, mentre il valore della resistenza No e perciò il sommatore non sarà più bilanciato.
Secondo aspetto, se facciamo passare una corrente alternata sinusoidale attraverso un condensatore accade che la corrente anticipa la tensione di 90°. Ecco perché serve un segnale sinusoidale che sia di buona qualità con poca distorsione, altrimenti ciò non avviene regolarmente.
Ora se noi sommiamo i due segnali sinusoidali del carrier, che escono dal synchro resolver, usando un nodo di somma che ha anche la proprietà di ruotare di 90° uno dei due, mentre le ampiezze reciproche si modificano anch’esse con andamento sinusoidale in funzione seno/coseno, se eseguiamo una somma vettoriale dei due segnali, otterremo un segnale sinusoidale ad ampiezza costante, ma la cui fase ruota a mano a mano che il rotore ruota. Perciò misurando l’angolo di fase tra il segnale di carrier che entra nel synchro resolver con quello che esce sul nodo si ottiene l’angolo meccanico tra rotore e statore.
Questa è una semplice spiegazione senza voler entrare troppo negli aspetti matematici di una tecnologia ormai abbandonata e che può servire più agli hobbisti che per applicazioni industriali. Oggettivamente l’accuratezza di un sistema del genere è di 9/10bit, non di più, ottimisticamente sono 360°/1024 = 21 primi di grado.
4 messaggi
• Pagina 1 di 1
Torna a Automazione industriale ed azionamenti
Chi c’è in linea
Visitano il forum: Nessuno e 6 ospiti

Elettrotecnica e non solo (admin)
Un gatto tra gli elettroni (IsidoroKZ)
Esperienza e simulazioni (g.schgor)
Moleskine di un idraulico (RenzoDF)
Il Blog di ElectroYou (webmaster)
Idee microcontrollate (TardoFreak)
PICcoli grandi PICMicro (Paolino)
Il blog elettrico di carloc (carloc)
DirtEYblooog (dirtydeeds)
Di tutto... un po' (jordan20)
AK47 (lillo)
Esperienze elettroniche (marco438)
Telecomunicazioni musicali (clavicordo)
Automazione ed Elettronica (gustavo)
Direttive per la sicurezza (ErnestoCappelletti)
EYnfo dall'Alaska (mir)
Apriamo il quadro! (attilio)
H7-25 (asdf)
Passione Elettrica (massimob)
Elettroni a spasso (guidob)
Bloguerra (guerra)



