Cos'è ElectroYou | Login Iscriviti

ElectroYou - la comunità dei professionisti del mondo elettrico

Modifica impastatrice planetaria

Tecniche per la costruzione e la riparazione di apparecchiature elettriche e non. Ricerca guasti. Adattamenti e riutilizzazioni
1
voti

[1] Modifica impastatrice planetaria

Messaggioda Foto UtenteLorisP » 11 ago 2021, 16:10

Ciao a tutti,
ho una planetaria Kitchen Aid (comprata usata anni fa da un ristorante), il modello esatto è 5KPM5, funzionante a 230Vac, che utilizzo esclusivamente alla velocità minima col gancio per impastare quasi un chilo di farina per dieci minuti una volta alla settimana.
In queste ferie a casa ho deciso di aprirlo (complice un recente leggero sentore di bruciato mentre era in funzione), ho eliminato completamente il vecchio grasso nero da tutti gli ingranaggi, poi ho riassemblato, utilizzando grasso al teflon.
Nella parte superiore utilizza un motore a spazzole da 315W di potenza, la mia ipotesi era di eliminare il sistema elettromeccanico di gestione delle velocità, tramite la levetta a destra.
A me basterebbe anche una sola velocità, a bassa rotazione. Grazie a tutti anticipatamente
O_/
Allegati
FiltroRF.JPG
DSC_9424ok.JPG
DSC_9423ok.JPG
Avatar utente
Foto UtenteLorisP
390 1 3 5
Stabilizzato
Stabilizzato
 
Messaggi: 304
Iscritto il: 10 ago 2021, 17:43

0
voti

[2] Re: Modifica impastatrice planetaria

Messaggioda Foto UtenteLorisP » 11 ago 2021, 20:28

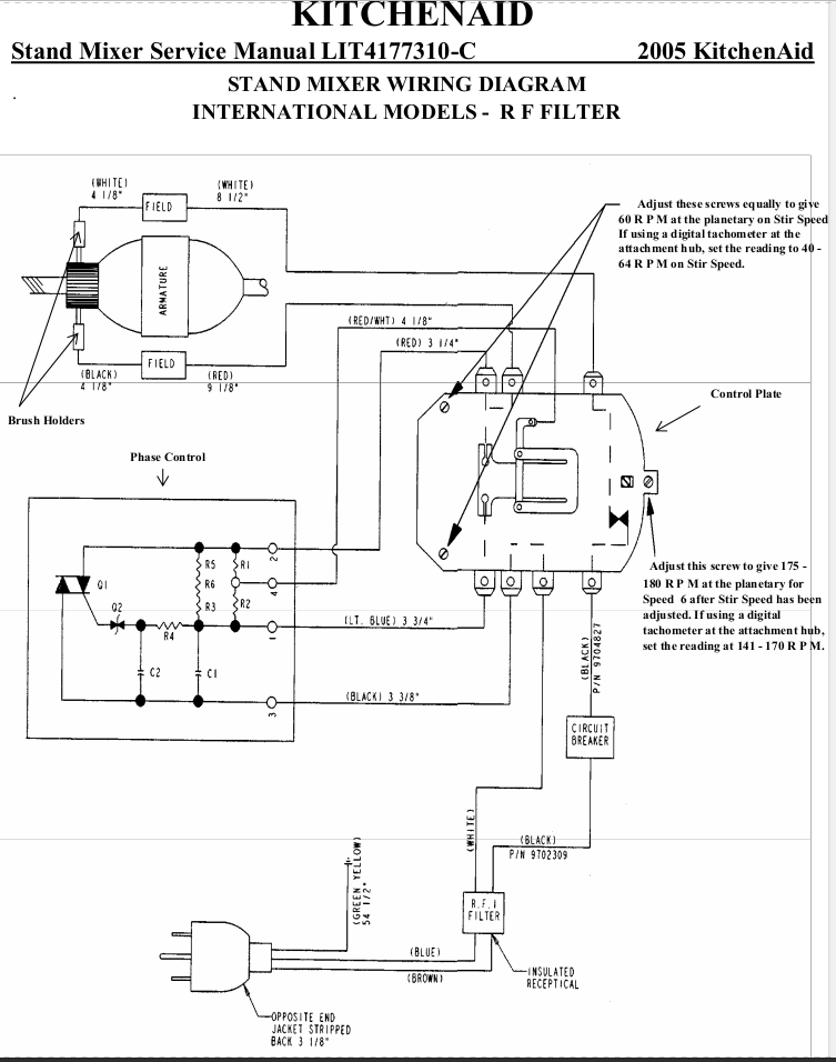
Per completezza, allego anche lo schema elettrico ed il dettaglio del filtro RF.
Allegati
FiltroRFdettaglio.JPG
SchemaElettrico.png
Avatar utente
Foto UtenteLorisP
390 1 3 5
Stabilizzato
Stabilizzato
 
Messaggi: 304
Iscritto il: 10 ago 2021, 17:43

1
voti

[3] Re: Modifica impastatrice planetaria

Messaggioda Foto UtenteDuffr » 11 ago 2021, 23:41

Secondo me é un peccato rimuovere il controllo di velocità solo per un leggero sentore di bruciato, più che altro successo una sola volta. Non conosco il modello, ma solitamente un controllo velocità dà problemi quando cambia improvvisamente velocità, o non avvia il motore del tutto; e non mi sembra il tuo caso.
Se come penso il motore é di tipo universale, la velocità nominale é molto elevata e anche se vuoi tenerla al minimo hai comunque bisogno di un regolatore.
Attualmente, sempre se ho ben compreso dallo schema, c'é già un regolatore elettronico (a triac); ti sembra meccanico perché c'é la levetta esterna.

Per l'odore di bruciato, é capitato con macchina a vuoto o sotto sforzo?
Hai controllato le spazzole del motore?
Fai un giro al mercatino di ƎlectroYou

Se in futuro i computer dovessero diventare troppo potenti,
potremmo organizzarli in un comitato: questo dovrebbe sistemarli.

- Soluzione di Bradley -
Avatar utente
Foto UtenteDuffr
825 1 6 12
Sostenitore
Sostenitore
 
Messaggi: 610
Iscritto il: 11 set 2015, 11:19

0
voti

[4] Re: Modifica impastatrice planetaria

Messaggioda Foto UtenteLorisP » 12 ago 2021, 9:03

Grazie per l'aiuto, la planetaria era sempre collegata alla rete elettrica, levetta posizione 0, nessun odore. E' capitato recentemente mentre era sotto sforzo; quando ho smontato il filtro RF era quasi del tutto annerito, l'ho pulito per fare la foto, temevo fosse quello il colpevole del bruciato.

La levetta agisce allontanando/avvicinando la scheda di controllo, mentre sopra c'è proprio il controllo della fase con un triac, allego foto. Dal manuale le velocità dovrebbero essere comprese tra 60 e 250 RPM.

Le spazzole le ho controllate, una è circa la metà dell'altra ma c'è ancora carboncino, le nuove dovrebbero arrivare la settimana prossima.
Allegati
dettaglioTriac.JPG
Avatar utente
Foto UtenteLorisP
390 1 3 5
Stabilizzato
Stabilizzato
 
Messaggi: 304
Iscritto il: 10 ago 2021, 17:43

0
voti

[5] Re: Modifica impastatrice planetaria

Messaggioda Foto Utentelucaking » 12 ago 2021, 12:35

Solo per curiosità, è un triac o un SCR?
Si legge la sigla?
Avatar utente
Foto Utentelucaking
1.651 4 5 8
Expert
Expert
 
Messaggi: 1445
Iscritto il: 29 mag 2015, 14:28

0
voti

[6] Re: Modifica impastatrice planetaria

Messaggioda Foto UtenteDuffr » 12 ago 2021, 12:40

Dallo schema é un Triac, da internet ho visto che si tratta di un STA06-600SW
Fai un giro al mercatino di ƎlectroYou

Se in futuro i computer dovessero diventare troppo potenti,
potremmo organizzarli in un comitato: questo dovrebbe sistemarli.

- Soluzione di Bradley -
Avatar utente
Foto UtenteDuffr
825 1 6 12
Sostenitore
Sostenitore
 
Messaggi: 610
Iscritto il: 11 set 2015, 11:19

1
voti

[7] Re: Modifica impastatrice planetaria

Messaggioda Foto Utenteboiler » 12 ago 2021, 14:14

Io proverei a sostituire temporaneamente il motore con una lampadina (incandescenza o alogena) di modesta potenza per vedere se il variatore di velocità funziona.

Boiler
Avatar utente
Foto Utenteboiler
26,4k 5 9 13
G.Master EY
G.Master EY
 
Messaggi: 5599
Iscritto il: 9 nov 2011, 12:27

0
voti

[8] Re: Modifica impastatrice planetaria

Messaggioda Foto UtenteLorisP » 12 ago 2021, 14:32

Grazie a tutti ragazzi,
il variatore di velocità funziona perfettamente, il mio problema era il recente odore di bruciato mentre era in funzione alla velocità minima.

Intanto sono riuscito a scaricare il manuale di servizio del mio modello(è quasi 3Mb, se a qualcuno interessa posso caricarlo e postare il link), nelle prime pagine dice proprio che la velocità è ottenuta grazie al triac che modula la tensione che arriva al motore.

PaginaSpiegazioneTRIAC.jpg

Non vorrei che l'odore di bruciato derivasse dal motore, infatti il filtro RF era alloggiato proprio nella nicchia ricavata sotto il motore e forse era annerito per il calore generato dal motore, non so...

Ho dimenticato di dirvi che quando ho smontato la scatola ingranaggi ho rimosso quello che governa il mandrino in alto, non l'ho mai utilizzato e quindi ho pensato di alleggerire il motore a parità di potenza.
Avatar utente
Foto UtenteLorisP
390 1 3 5
Stabilizzato
Stabilizzato
 
Messaggi: 304
Iscritto il: 10 ago 2021, 17:43

0
voti

[9] Re: Modifica impastatrice planetaria

Messaggioda Foto UtenteDuffr » 13 ago 2021, 8:41

LorisP ha scritto:Ho dimenticato di dirvi che quando ho smontato la scatola ingranaggi ho rimosso quello che governa il mandrino in alto, non l'ho mai utilizzato e quindi ho pensato di alleggerire il motore a parità di potenza.
Non mi convince... Considera che gli ingranaggi, quando sono sotto sforzo (in torsione), generano "forze" apparenti (momenti meccanici, di solito). Rimuovere uno o ingranaggi da un gruppo di essi, anche se apparentemente indipendenti, può portare a uno squilibrio del gruppo e a un'usura precoce.

Il tutto ovviamente senza fare un calcolo ragionato, perché ad esempio, anche nel funzionamento normale si usa una sola uscita per volta (quella planetaria oppure quella accessoria, sul fronte).

Normalmente, degli ingranaggi che funzionano senza carico, non costituiscono un problema se ben lubrificati. Nel caso specifico, l'uso a bassa velocità, la possibilità di lubrificare abbondantemente con grasso e la struttura metallica degli ingranaggi (migliore dissipazione termica) rende la situazione particolarmente comoda.
Fai un giro al mercatino di ƎlectroYou

Se in futuro i computer dovessero diventare troppo potenti,
potremmo organizzarli in un comitato: questo dovrebbe sistemarli.

- Soluzione di Bradley -
Avatar utente
Foto UtenteDuffr
825 1 6 12
Sostenitore
Sostenitore
 
Messaggi: 610
Iscritto il: 11 set 2015, 11:19

0
voti

[10] Re: Modifica impastatrice planetaria

Messaggioda Foto Utentesetteali » 13 ago 2021, 8:59

Concordo conFoto UtenteDuffr, ma considerando che l'OP ha sentito puzza di bruciato, controlleremo tutto il cablaggio elettrico a partire dalla presa al muro fino al motore, sono incriminati tutti i fast-on , le saldature di potenza e l'interruttore, se trovi un filo o una custodia abbronzata, potrebbe essere la causa tua.
Alex
https://www.facebook.com/Elettronicaeelettrotecnica

<< vedi di pigliare arditamente in mano, il dizionario che ti suona in bocca,
se non altro è schietto e paesano.
(Giuseppe Giusti) <<
Avatar utente
Foto Utentesetteali
11,9k 5 5 9
Master
Master
 
Messaggi: 5921
Iscritto il: 15 dic 2013, 21:09

Prossimo

Torna a Costruzione, riparazione, riutilizzo

Chi c’è in linea

Visitano il forum: Google [Bot] e 9 ospiti