Buongiorno sono Fabrizio e sincera premessa : ho scoperto questo forum grazie a questa discussione https://www.electroyou.it/forum/viewtopic.php?f=51&t=84650&hilit=IMPASTATRICE
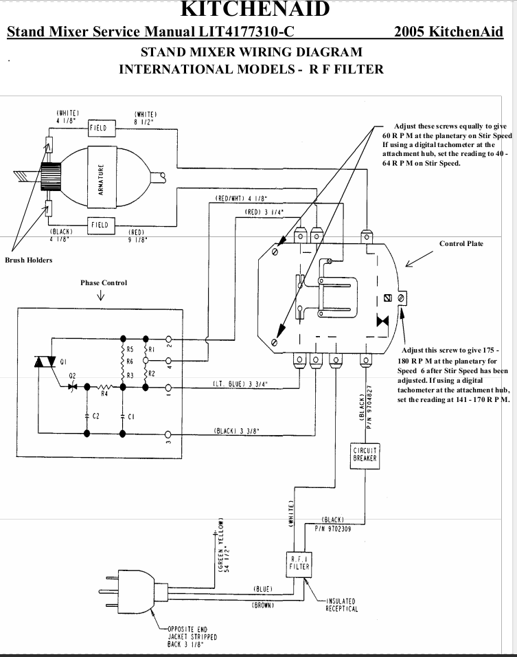
Ho il modello identico e per mio errore ho cambiato le spazzole del motore sotto tensione , risultato :una bella scintilla con classico "botto", ora la macchina non parte, con il tester mio cognato mi ha detto che dal modulo RFI non esce corrente e vorrei provare a bypassarlo per essere sicuro prima di comprarne uno nuovo , la mia domanda è : si può collegare la corrente direttamente alla piastra di regolazione velocità come da foto allegata? Il modulo RFI serve solo come filtro ?
grazie
Modulo RFI impastatrice
22 messaggi
• Pagina 1 di 3 • 1, 2, 3
0
voti
0
voti
Carpista ha scritto:per mio errore ho cambiato le spazzole del motore sotto tensione
vorrei provare a bypassarlo per essere sicuro prima di comprarne uno nuovo
Bypassarlo vuol dire metterci un ponticello che collega ingresso ad uscita. Non farlo. Toglilo completamente.
Comunque sì, si vede abbastanza bene che è un puro filtro, non svolge altre mansioni.
Se funziona, la tentazione è forte di chiudere la macchina e "dimenticarsi" di sostituirlo.
Questa scelta può portare a problemi, anche di tipo legale. Sostituiscilo.
Boiler
0
voti
Grazie della pronta risposta; il filtro lo vorrei tenere , se è rotto va sostituito, non vorrei che le interferenze possano dar fastidio ad altri componenti in casa; vorrei essere sicuro che sia lui l'elemento che ho danneggiato , la prova sarebbe collegare la corrente direttamente alla piastra ; per questo dove andrebbero il filo nero e bianco alla piastra di regolazione ho collegato direttamente il blu e marrone del cavo elettrico della presa corrente, ma prima di accendere la macchina chiedevo qui un aiuto.
grazie
grazie
0
voti
Perché invece non cerchi di ripararlo? Logicamente la macchina staccata dalla presa di corrente!!!!
Togli il filtro e fai due foto davanti e dietro che si possa vedere bene eventualmente puliscilo dalla polvere .
Togli il filtro e fai due foto davanti e dietro che si possa vedere bene eventualmente puliscilo dalla polvere .
Alex
https://www.facebook.com/Elettronicaeelettrotecnica
<< vedi di pigliare arditamente in mano, il dizionario che ti suona in bocca,
se non altro è schietto e paesano.
(Giuseppe Giusti) <<
https://www.facebook.com/Elettronicaeelettrotecnica
<< vedi di pigliare arditamente in mano, il dizionario che ti suona in bocca,
se non altro è schietto e paesano.
(Giuseppe Giusti) <<
0
voti
grazie, si o ripararlo oppure sostituirlo, ma per essere sicuro che sia lui avevo chiesto se come avevo inserito i cavi nella foto andava bene.....ecco le foto richieste.
- Allegati
-
- 1645518084648.jpg (55.85 KiB) Osservato 4960 volte
-
- 1645518084634.jpg (70.83 KiB) Osservato 4960 volte
-
- 1645518084620.jpg (62.13 KiB) Osservato 4960 volte
0
voti
Ciao, ti avevo chiesto anche una foto di dietro, cioè del lato dove ci sono le piste e saldature.
Ti allego una tua foto dove ho scritto i punti che dovrai misurare con un ohmmetro.
Tra i punti A & A1 ci deve essere continuità, come tra i punti B & B1.
Probabilmente tra uno di questi due punti non avrai continuità e quindi va ripristinata la pista.
Farai una foto e ti diremo come fare, però pulisci con un pennello e diluente nitro tutta la basetta .
Ti allego una tua foto dove ho scritto i punti che dovrai misurare con un ohmmetro.
Tra i punti A & A1 ci deve essere continuità, come tra i punti B & B1.
Probabilmente tra uno di questi due punti non avrai continuità e quindi va ripristinata la pista.
Farai una foto e ti diremo come fare, però pulisci con un pennello e diluente nitro tutta la basetta .
- Allegati
-
- 1filtro.png (255.85 KiB) Osservato 4953 volte
Alex
https://www.facebook.com/Elettronicaeelettrotecnica
<< vedi di pigliare arditamente in mano, il dizionario che ti suona in bocca,
se non altro è schietto e paesano.
(Giuseppe Giusti) <<
https://www.facebook.com/Elettronicaeelettrotecnica
<< vedi di pigliare arditamente in mano, il dizionario che ti suona in bocca,
se non altro è schietto e paesano.
(Giuseppe Giusti) <<
0
voti
eccola la foto da dietro, purtroppo questo modulo esce con questa protezione bianca.
- Allegati
-
- 1645518084607.jpg (51.43 KiB) Osservato 4951 volte
0
voti
Si potrà togliere!
Alex
https://www.facebook.com/Elettronicaeelettrotecnica
<< vedi di pigliare arditamente in mano, il dizionario che ti suona in bocca,
se non altro è schietto e paesano.
(Giuseppe Giusti) <<
https://www.facebook.com/Elettronicaeelettrotecnica
<< vedi di pigliare arditamente in mano, il dizionario che ti suona in bocca,
se non altro è schietto e paesano.
(Giuseppe Giusti) <<
0
voti
Ciao,
come forse hai letto anch'io ho avuto problemi con quel filtro, fortunatamente poi sono riuscito a trovarne uno nuovo su ebay a poco prezzo, probabilmente un fondo di magazzino. Ma se riuscissi a riparalo saresti un grande!

Si tratta di una buona impastatrice, anche se ho notato che con 1 kg di farina è un po' al limite... per il resto invece va benissimo.

come forse hai letto anch'io ho avuto problemi con quel filtro, fortunatamente poi sono riuscito a trovarne uno nuovo su ebay a poco prezzo, probabilmente un fondo di magazzino. Ma se riuscissi a riparalo saresti un grande!

Si tratta di una buona impastatrice, anche se ho notato che con 1 kg di farina è un po' al limite... per il resto invece va benissimo.

22 messaggi
• Pagina 1 di 3 • 1, 2, 3
Torna a Costruzione, riparazione, riutilizzo
Chi c’è in linea
Visitano il forum: Nessuno e 7 ospiti

Elettrotecnica e non solo (admin)
Un gatto tra gli elettroni (IsidoroKZ)
Esperienza e simulazioni (g.schgor)
Moleskine di un idraulico (RenzoDF)
Il Blog di ElectroYou (webmaster)
Idee microcontrollate (TardoFreak)
PICcoli grandi PICMicro (Paolino)
Il blog elettrico di carloc (carloc)
DirtEYblooog (dirtydeeds)
Di tutto... un po' (jordan20)
AK47 (lillo)
Esperienze elettroniche (marco438)
Telecomunicazioni musicali (clavicordo)
Automazione ed Elettronica (gustavo)
Direttive per la sicurezza (ErnestoCappelletti)
EYnfo dall'Alaska (mir)
Apriamo il quadro! (attilio)
H7-25 (asdf)
Passione Elettrica (massimob)
Elettroni a spasso (guidob)
Bloguerra (guerra)





