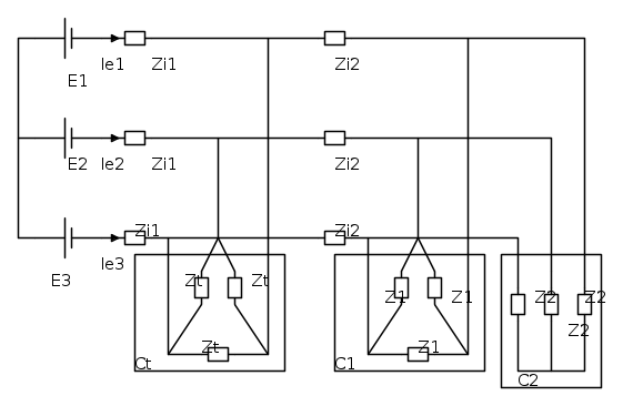
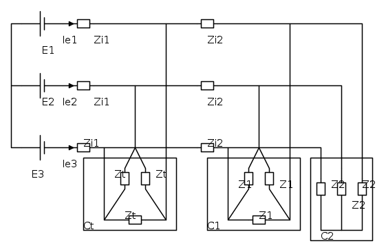
Posto qui un altro esercizio tipo d'esame. Se a quello di prima ero in alto mare, qui sono già annegato. I Dati sono i seguenti:



Si chiede di calcolare:
i) potenza trifase attiva, reattiva ed apparente rispettivamente dai generatori della fem, assorbite sia dal carico Ct che dai carichi C1 e C2;
ii) le impedenze zt collegate a triangolo delle tre correnti circolanti nelle impedenze del carico a triangolo Ct.
Spero mi possiate aiutare, Grazie

Elettrotecnica e non solo (admin)
Un gatto tra gli elettroni (IsidoroKZ)
Esperienza e simulazioni (g.schgor)
Moleskine di un idraulico (RenzoDF)
Il Blog di ElectroYou (webmaster)
Idee microcontrollate (TardoFreak)
PICcoli grandi PICMicro (Paolino)
Il blog elettrico di carloc (carloc)
DirtEYblooog (dirtydeeds)
Di tutto... un po' (jordan20)
AK47 (lillo)
Esperienze elettroniche (marco438)
Telecomunicazioni musicali (clavicordo)
Automazione ed Elettronica (gustavo)
Direttive per la sicurezza (ErnestoCappelletti)
EYnfo dall'Alaska (mir)
Apriamo il quadro! (attilio)
H7-25 (asdf)
Passione Elettrica (massimob)
Elettroni a spasso (guidob)
Bloguerra (guerra)






