Simulare l'alba e il tramonto
Moderatore:
Paolino
0
voti
E possibile usare il PWM su phototriac? e che frequenze sono consigliabili, aspetto un vostro consiglio..
6
voti
Andiamo con ordine.
Prima di tutto cerchiamo di capire cosa hai bisogno di fare. Le specifiche sono sempre la prima cosa da stendere in modo chiaro, altrimenti è dura dare risposte sensate!
Immagino che la lampada che tu cuoi usare sia di tipo ad incandescenza o alogena, non a basso consumo e nemmeno a fluorescenza. Per variare la luminosità è necessario intervenire andando a variare l'energia che viene trasferita alla lampada.
Ora, consideriamo la lampada collegata come da schema: per accenderla, l'energia viene trasferita dalla rete elettrica alla lampada stessa, che si illuminerà.
La tensione elettrica cui è sottoposta la lampadina, quando l'interruttore SW viene chiuso, è la seguente:
Per ridurre la luminosità si ricorre ad un artificio, ampiamente usato in elettronica, cioè parzializzare la forma d'onda di tensione e quindi parzializzare l'energia trasferita. Come fare? Si prende come riferimento il "passaggio per lo zero" (in inglese, zero crossing) della forma d'onda di tensione. A partire da quell'istante temporale si decide di ritardare la chiusura dell'interruttore. Così ad esempio, nelle tre figure che seguono, l'interruttore di cui sopra viene chiuso dopo il tempo D1, D2 e D3, andando ad ottenere una riduzione dell'energia (tratto in rosso) che transita verso la lampadina.
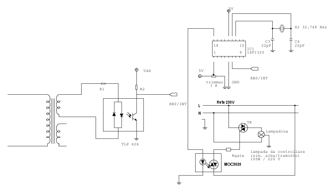
Per rilevare il passaggio per lo zero è necessario andare a monitorare la tensione di rete e cogliere i passaggi per lo zero. Questo segnale verrà poi indirizzato al microcontrollore che lo utilizzerà per far partire il suo cronometro interno. Un possibile schema dello zero crossing è il seguente:
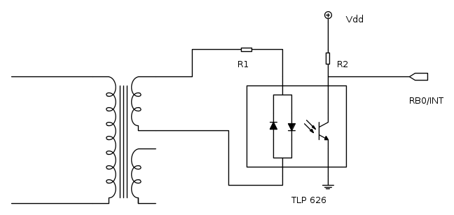
Il primario di questo trasformatore è connesso a 230V mentre il secondario può essere ad esempio a 9V, oppure 12V oppure 15V. La scelta determinerà il dimensionamento della resistenza R1. Il fotoaccoppiatore TLP626 viene poi connesso al PIC.
L'interruttore da adottare non è di tipo elettrmomeccanico, bensì a semiconduttore: un TRIAC. Con questo dispositivo si va a comandare la lampada negli istanti che si considerano di interesse. Il TRIAC viene normalmente comandato con un fotoaccoppiatore, un MOC3020:
E qui si conclude la sezione di potenza. Va dimensionata, d'accordo, ma almeno puoi provare a stendere uno schema (con FidoCadJ), in modo da iniziare a ordinare le idee.
A questo punto si inizia con la sezione di segnale e per questo punto ho una domanda: cosa devi variare con il potenziometro? La durata della rampa che porta dal buio alla luce e viceversa o la durata del giorno o del buio?
Ti lascio con questi appunti. Aspettiamo tue.
Ciao.
Paolo.
Prima di tutto cerchiamo di capire cosa hai bisogno di fare. Le specifiche sono sempre la prima cosa da stendere in modo chiaro, altrimenti è dura dare risposte sensate!
Immagino che la lampada che tu cuoi usare sia di tipo ad incandescenza o alogena, non a basso consumo e nemmeno a fluorescenza. Per variare la luminosità è necessario intervenire andando a variare l'energia che viene trasferita alla lampada.
Ora, consideriamo la lampada collegata come da schema: per accenderla, l'energia viene trasferita dalla rete elettrica alla lampada stessa, che si illuminerà.
La tensione elettrica cui è sottoposta la lampadina, quando l'interruttore SW viene chiuso, è la seguente:
Per ridurre la luminosità si ricorre ad un artificio, ampiamente usato in elettronica, cioè parzializzare la forma d'onda di tensione e quindi parzializzare l'energia trasferita. Come fare? Si prende come riferimento il "passaggio per lo zero" (in inglese, zero crossing) della forma d'onda di tensione. A partire da quell'istante temporale si decide di ritardare la chiusura dell'interruttore. Così ad esempio, nelle tre figure che seguono, l'interruttore di cui sopra viene chiuso dopo il tempo D1, D2 e D3, andando ad ottenere una riduzione dell'energia (tratto in rosso) che transita verso la lampadina.
Per rilevare il passaggio per lo zero è necessario andare a monitorare la tensione di rete e cogliere i passaggi per lo zero. Questo segnale verrà poi indirizzato al microcontrollore che lo utilizzerà per far partire il suo cronometro interno. Un possibile schema dello zero crossing è il seguente:
Il primario di questo trasformatore è connesso a 230V mentre il secondario può essere ad esempio a 9V, oppure 12V oppure 15V. La scelta determinerà il dimensionamento della resistenza R1. Il fotoaccoppiatore TLP626 viene poi connesso al PIC.
L'interruttore da adottare non è di tipo elettrmomeccanico, bensì a semiconduttore: un TRIAC. Con questo dispositivo si va a comandare la lampada negli istanti che si considerano di interesse. Il TRIAC viene normalmente comandato con un fotoaccoppiatore, un MOC3020:
E qui si conclude la sezione di potenza. Va dimensionata, d'accordo, ma almeno puoi provare a stendere uno schema (con FidoCadJ), in modo da iniziare a ordinare le idee.
A questo punto si inizia con la sezione di segnale e per questo punto ho una domanda: cosa devi variare con il potenziometro? La durata della rampa che porta dal buio alla luce e viceversa o la durata del giorno o del buio?
Ti lascio con questi appunti. Aspettiamo tue.
Ciao.
Paolo.
"Houston, Tranquillity Base here. The Eagle has landed." - Neil A.Armstrong
-------------------------------------------------------------
PIC Experience - http://www.picexperience.it
-------------------------------------------------------------
PIC Experience - http://www.picexperience.it
-

Paolino
32,6k 8 12 13 - G.Master EY

- Messaggi: 4226
- Iscritto il: 20 gen 2006, 11:42
- Località: Vigevano (PV)
0
voti
Buona sera vi ringrazio dei mille consigli dati, giustamente usero una lampada a filamento, il potenziometro mi regola la durata dell'effetto alba e del tramonto..
1
voti
Sono riuscito a dedurre uno schema da dove iniziare ma non so se e vento tutto ok, potete gentilmente controllarlo se e tutto ok...
0
voti
Sarei interessato anche io a questo progetto, è possibile avere uno schema di collegamento più preciso?
Grazie.
Grazie.
1
voti
Sono impegnato per qualche giorno. Ci risentiamo più avanti.
Paolo.
Paolo.
"Houston, Tranquillity Base here. The Eagle has landed." - Neil A.Armstrong
-------------------------------------------------------------
PIC Experience - http://www.picexperience.it
-------------------------------------------------------------
PIC Experience - http://www.picexperience.it
-

Paolino
32,6k 8 12 13 - G.Master EY

- Messaggi: 4226
- Iscritto il: 20 gen 2006, 11:42
- Località: Vigevano (PV)
0
voti
ok, volevo giusto un parere se avevo disegnato bene almeno il circuito... ti ringrazio Paolino
0
voti
Polino vorrei sapere ma che frequenza comanda l'optotriac???
Ho ricontrollato lo schema sembra di aver fatto tutto per bene.. giusto??
Ho ricontrollato lo schema sembra di aver fatto tutto per bene.. giusto??
Torna a Firmware e programmazione
Chi c’è in linea
Visitano il forum: Nessuno e 9 ospiti

Elettrotecnica e non solo (admin)
Un gatto tra gli elettroni (IsidoroKZ)
Esperienza e simulazioni (g.schgor)
Moleskine di un idraulico (RenzoDF)
Il Blog di ElectroYou (webmaster)
Idee microcontrollate (TardoFreak)
PICcoli grandi PICMicro (Paolino)
Il blog elettrico di carloc (carloc)
DirtEYblooog (dirtydeeds)
Di tutto... un po' (jordan20)
AK47 (lillo)
Esperienze elettroniche (marco438)
Telecomunicazioni musicali (clavicordo)
Automazione ed Elettronica (gustavo)
Direttive per la sicurezza (ErnestoCappelletti)
EYnfo dall'Alaska (mir)
Apriamo il quadro! (attilio)
H7-25 (asdf)
Passione Elettrica (massimob)
Elettroni a spasso (guidob)
Bloguerra (guerra)










