Ciao a tutti ragazzi,
ho un vecchio citofono Urmet, ma non so come collegarlo. Mi potete aiutare con uno schema completo dei collegamenti di alimentatore e posto esterno ed interno? Nelle foto ci sono l'alimentatore e il modulo fonico. Se conoscete i pezzi allora non devo aggiungere altro. Aiuto!!!
Schema vecchio citofono Urmet
Moderatori:
sebago,
MASSIMO-G,
lillo,
Mike
7 messaggi
• Pagina 1 di 1
0
voti
Salve
Elettrico91,
dalle immagini direi che il citofono in questione è alquanto vintage ...
comunque per i collegamenti occorrerebbe lo schema relativo che si potrebbe provare a trovare partendo dal modello/i dei componenti che non mi è parso di leggerli in nessuna delle due immagini, o eventualmente da indicazioni sui relativi componenti, ed a proprosito di questi ultimi se non erro, manca qualcosa, poiché direi che la prima immagini è relativa al posto esterno (pe) mentre la seconda è relativa all'alimentatore del sistema, sembra che manchi la cornetta per l'interno ....
hai altre info e/o componenti.
PS
le immagini vanno postate di dimensioni ragionevoli, non poster.
dalle immagini direi che il citofono in questione è alquanto vintage ...
comunque per i collegamenti occorrerebbe lo schema relativo che si potrebbe provare a trovare partendo dal modello/i dei componenti che non mi è parso di leggerli in nessuna delle due immagini, o eventualmente da indicazioni sui relativi componenti, ed a proprosito di questi ultimi se non erro, manca qualcosa, poiché direi che la prima immagini è relativa al posto esterno (pe) mentre la seconda è relativa all'alimentatore del sistema, sembra che manchi la cornetta per l'interno ....
hai altre info e/o componenti.
PS
le immagini vanno postate di dimensioni ragionevoli, non poster.
0
voti
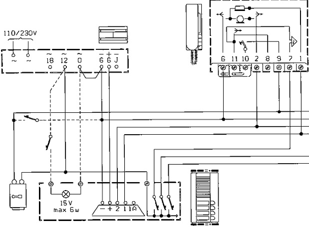
Manca il citofono interno comunque è per un sistema tradizionale 5 fili.Lo puoi scaricare anche dal sito urmet.
Il problema dell'umanità è che gli stupidi sono strasicuri,mentre gli intelligenti sono pieni di dubbi
0
voti
per il citofono puoi prendere il 11?0/1 sulla scatola trovo lo schema.
Il problema dell'umanità è che gli stupidi sono strasicuri,mentre gli intelligenti sono pieni di dubbi
0
voti
questo lo schema.
Ultima modifica di
mir il 25 ago 2013, 22:54, modificato 1 volta in totale.
Motivazione: ridimensionata immagine. -allegare immagini 480x680 in jpg max- grazie.
Motivazione: ridimensionata immagine. -allegare immagini 480x680 in jpg max- grazie.
Il problema dell'umanità è che gli stupidi sono strasicuri,mentre gli intelligenti sono pieni di dubbi
0
voti
La cornetta (citofono) è quella nello schema postato da Soltec. In base a quello schema ho una domanda da fare. Siccome invece di 18, 12 e 0 alternato, sono presenti due morsetti dedicati ai 12V altern. E uno alla massa. Come si adatta lo schema di Soltec?
-

Elettrico91
68 1 2 8 - Frequentatore

- Messaggi: 242
- Iscritto il: 22 apr 2013, 18:02
0
voti
le alimentazioni sono +6 - 6 continua e 0-12 alternata, Devi semplicemente ponticellare il -6 con uno dei morsetti della 12 alternata. Unisci quindi i penultimi due morsetti dell'alimentatore.
Il problema dell'umanità è che gli stupidi sono strasicuri,mentre gli intelligenti sono pieni di dubbi
7 messaggi
• Pagina 1 di 1
Torna a Impianti, sicurezza e quadristica
Chi c’è in linea
Visitano il forum: Nessuno e 51 ospiti

Elettrotecnica e non solo (admin)
Un gatto tra gli elettroni (IsidoroKZ)
Esperienza e simulazioni (g.schgor)
Moleskine di un idraulico (RenzoDF)
Il Blog di ElectroYou (webmaster)
Idee microcontrollate (TardoFreak)
PICcoli grandi PICMicro (Paolino)
Il blog elettrico di carloc (carloc)
DirtEYblooog (dirtydeeds)
Di tutto... un po' (jordan20)
AK47 (lillo)
Esperienze elettroniche (marco438)
Telecomunicazioni musicali (clavicordo)
Automazione ed Elettronica (gustavo)
Direttive per la sicurezza (ErnestoCappelletti)
EYnfo dall'Alaska (mir)
Apriamo il quadro! (attilio)
H7-25 (asdf)
Passione Elettrica (massimob)
Elettroni a spasso (guidob)
Bloguerra (guerra)


