Miscelatore a quattro liquidi
Moderatori:
dimaios,
carlomariamanenti
41 messaggi
• Pagina 3 di 5 • 1, 2, 3, 4, 5
0
voti
e questi sono gli altri
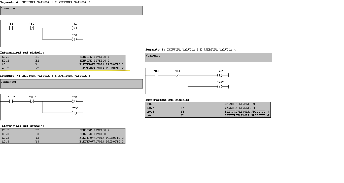
- Allegati
-
- 6,7,8.png (21.55 KiB) Osservato 9249 volte
-
- 9 10.png (13.43 KiB) Osservato 9249 volte
Ultima modifica di
mir il 13 ott 2013, 19:43, modificato 1 volta in totale.
Motivazione: rieditato testo in minuscolo-terza modifica-
Motivazione: rieditato testo in minuscolo-terza modifica-
1
voti
OT.
Salve
luka889 ho rieditato in due tuoi topic il testo scritto in maiuscolo,poiché questo carattere equivale ad urlare in un forum ne è sconsigliato l'utilizzo,al contempo ho notato che hai postato un'immagine jpg di uno schema realizzato con fidocadj,volevo informarti che glis chemi realizzati con fidocadj si postano copiando il codice sorgente ed incollandolo fra i tag (bottone fcd in alto a destra),non ultime le immagini che hai postato hanno dimensioni eccessive in genere si consiglia di rientrare nei valori 480x680 in jpg.
A titolo informativo quest'articolo potrebbe aiutarti nel miglior utiizzo del forum, per altre info in merito a fidocadj ed altro puoi utilizzare la voce Help nel menu a tendina in alto.
Buon proseguimento, e grazie.
Salve
A titolo informativo quest'articolo potrebbe aiutarti nel miglior utiizzo del forum, per altre info in merito a fidocadj ed altro puoi utilizzare la voce Help nel menu a tendina in alto.
Buon proseguimento, e grazie.
1
voti
Si la ringrazio molto per le info
Mi scuso per non aver rispettato le regole del forum però è una situazione un po' particolare la mia.
Prometto che nei prossimi post avrò la massima accortezza nelle cose che mi sono state indicate
Grazie e mi scuso ancora
Mi scuso per non aver rispettato le regole del forum però è una situazione un po' particolare la mia.
Prometto che nei prossimi post avrò la massima accortezza nelle cose che mi sono state indicate
Grazie e mi scuso ancora
0
voti
Avevo consigliato di procedere per gradi (non tutto il ciclo)
Vediamo il primo passo : inizio procedura OK, salvo S6 che deve essere NA
Il contatto FineCiclo deve attivarsi al raggiungimento del livello B4
e mantenersi poi fino all'intervento di S5. Devi rivedere il circuito del timer.
Se hai (come dichiarato) la possibilità di simulare il funzionamento del circuito
consiglio di simulare la sola parte CicloAut e procedere alle altre parti solo dopo
che questo funziona correttamente.
Vediamo il primo passo : inizio procedura OK, salvo S6 che deve essere NA
Il contatto FineCiclo deve attivarsi al raggiungimento del livello B4
e mantenersi poi fino all'intervento di S5. Devi rivedere il circuito del timer.
Se hai (come dichiarato) la possibilità di simulare il funzionamento del circuito
consiglio di simulare la sola parte CicloAut e procedere alle altre parti solo dopo
che questo funziona correttamente.
0
voti
Dico la mia ancora una volta. Se non attecchisce, poi basta.
1) Il programma si scrive in modo leggibile, qualunque linguaggio si utilizzi, è fondamentale la leggibilità presente e, soprattutto futura.
2) L'uso di un metodo di programmazione è alla base della leggibilità.
Nell'esempio che segue, ho omesso i controlli generali e specifici riferimenti al problema in essere, che devono essere risolti dall'interessato, ma illustro invece la tecnica più largamente diffuso per la gestione di una sequenza che, anche nelle applicazioni di tipo combinatorie, viene di fatto scritta sempre come logica sequenziale.
a) Risolte le condizioni di messa in ciclo, avvii la sequenza dal primo passo:
La memoria di ciclo "bCiclo" e la memoria di tutto a riposo, quindi pronti per l'avvio sequenza "bTuttoAriposo" danno l'avvio alla sequenza, attivando il passo 1 "bGstep1".
E' preferibile realizzare il sequenzimetro in un blocco diverso da quello che attua le uscite, proprio per dare più facile leggibilità. Poi, per il vero torna molto utile anche per altre ragioni.
b) A questo punto, si costruisce una serie di network tante quanti sono i passi utili, praticamente tutte simili, ma che variano nella condizione di transizione al passo successivo. E questo lo devi individuare tu con lo specifico problema:
Quello che ho riassunto con "bEvento..." sarà la logica dell'evento che esegue la transizione al passo successivo. Non una solo interrogazione come ho rappresentato, ma tutta la logica utile. (Nel tuo caso per il vero basta una informazione).
E si procede praticamente così per tutti i passi.
c)
Come vedi la network del punto c) è simile a quella del punto b), differiscono invece le condizioni di partenza ed i risultati.
Ad ogni evento di transizione si resetta la memoria del passo in corso e si setta la memoria del passo successivo.
A questo punto il sequenzimetro fa commutare delle memoria di passo in funzione dell'evolvere delle transizioni.
In un altro blocco di programma, a questo punto, non farai altro che interrogare i vari passi ed attuare i comandi utili, anche in funzione di eventuali sicurezze ed interblocchi ulteriori:
d)
e)
La sequenza arriverà ad un certo punto alla fase o passo di fine, che corrisponde alla fase o passo zero di inizio. Questa condizione non farà altro che resettare tutte le memorie dei passi. Basterebbe resettare l'ultima memoria, ma siccome esistono poi anche altri eventi di reset, con la seguente network puoi fare sia il reset di fine sequenza, sia il reset di rimessa in fase, sovente utile.
g)
La soluzione del riquadro rosso è molto meno elegante e simpatica della soluzione del riquadro giallo, preferibile.
Un'ultima nota, poi, farai come vorrai. A me sembra di capire da questo thread che ci sia dietro qualcosa che non vuoi dire. Puoi avere tutte le lauree di questo mondo, ma non devi avere timore di affermare la tua ignoranza dove è tale.
Se risponderai a questa domanda, vedrò di aiutarti oltre: perché ti interessa questo esercizio accademico?
1) Il programma si scrive in modo leggibile, qualunque linguaggio si utilizzi, è fondamentale la leggibilità presente e, soprattutto futura.
2) L'uso di un metodo di programmazione è alla base della leggibilità.
Nell'esempio che segue, ho omesso i controlli generali e specifici riferimenti al problema in essere, che devono essere risolti dall'interessato, ma illustro invece la tecnica più largamente diffuso per la gestione di una sequenza che, anche nelle applicazioni di tipo combinatorie, viene di fatto scritta sempre come logica sequenziale.
a) Risolte le condizioni di messa in ciclo, avvii la sequenza dal primo passo:
La memoria di ciclo "bCiclo" e la memoria di tutto a riposo, quindi pronti per l'avvio sequenza "bTuttoAriposo" danno l'avvio alla sequenza, attivando il passo 1 "bGstep1".
E' preferibile realizzare il sequenzimetro in un blocco diverso da quello che attua le uscite, proprio per dare più facile leggibilità. Poi, per il vero torna molto utile anche per altre ragioni.
b) A questo punto, si costruisce una serie di network tante quanti sono i passi utili, praticamente tutte simili, ma che variano nella condizione di transizione al passo successivo. E questo lo devi individuare tu con lo specifico problema:
Quello che ho riassunto con "bEvento..." sarà la logica dell'evento che esegue la transizione al passo successivo. Non una solo interrogazione come ho rappresentato, ma tutta la logica utile. (Nel tuo caso per il vero basta una informazione).
E si procede praticamente così per tutti i passi.
c)
Come vedi la network del punto c) è simile a quella del punto b), differiscono invece le condizioni di partenza ed i risultati.
Ad ogni evento di transizione si resetta la memoria del passo in corso e si setta la memoria del passo successivo.
A questo punto il sequenzimetro fa commutare delle memoria di passo in funzione dell'evolvere delle transizioni.
In un altro blocco di programma, a questo punto, non farai altro che interrogare i vari passi ed attuare i comandi utili, anche in funzione di eventuali sicurezze ed interblocchi ulteriori:
d)
e)
La sequenza arriverà ad un certo punto alla fase o passo di fine, che corrisponde alla fase o passo zero di inizio. Questa condizione non farà altro che resettare tutte le memorie dei passi. Basterebbe resettare l'ultima memoria, ma siccome esistono poi anche altri eventi di reset, con la seguente network puoi fare sia il reset di fine sequenza, sia il reset di rimessa in fase, sovente utile.
g)
La soluzione del riquadro rosso è molto meno elegante e simpatica della soluzione del riquadro giallo, preferibile.
Un'ultima nota, poi, farai come vorrai. A me sembra di capire da questo thread che ci sia dietro qualcosa che non vuoi dire. Puoi avere tutte le lauree di questo mondo, ma non devi avere timore di affermare la tua ignoranza dove è tale.
Se risponderai a questa domanda, vedrò di aiutarti oltre: perché ti interessa questo esercizio accademico?
-

Candy
32,5k 7 10 13 - CRU - Account cancellato su Richiesta utente
- Messaggi: 10123
- Iscritto il: 14 giu 2010, 22:54
0
voti
Voglio risolvere questo esercizio accademico per due motivi (premettendo che non ho chiesto di avere la soluzione da voi senza aver fatto nulla ma volendo solo una correzione):
1. è l'unico non risolto su una guida prestatami da un professore e quindi volevo mettermi alla prova
2. è un esercizio che altresì ho trovato su un bando per programmatori in PLC
Chiedo di nuovo scusa e spero che tu
0
voti
Allora, per proseguire bene, rispondi ad una delle mie precedenti domandi, poi svilupperemo il programma.
Dei tre scenari che ti avevo enunciato in [15], in merito alle condizioni di esercizio, sono, sono tutti e tre accettabili o qualcuno non ve bene e deve essere evitato/impedito?
Dei tre scenari che ti avevo enunciato in [15], in merito alle condizioni di esercizio, sono, sono tutti e tre accettabili o qualcuno non ve bene e deve essere evitato/impedito?
-

Candy
32,5k 7 10 13 - CRU - Account cancellato su Richiesta utente
- Messaggi: 10123
- Iscritto il: 14 giu 2010, 22:54
0
voti
Scusa per il ritardo nella risposta, comunque credo che la prima condizione (c1) sia quella accettabile mentre da evitare il fatto che" il ciclo parte da vasca con livello intermedio e causa un arresto d'emergenza".
E credo anche che la seconda parte di questa proposizione non sia accettabile: "il ciclo parte da vasca con livello intermedio, dopo un parziale svuotamento"
E credo anche che la seconda parte di questa proposizione non sia accettabile: "il ciclo parte da vasca con livello intermedio, dopo un parziale svuotamento"
0
voti
Esatto.
Se lo svuotamento della vasca è anche esso controllato da una valvola a programma, la ripartenza senza svuotamento puoi assumerla accettabile, non andando ad alterare il dosaggio dei quattro prodotti, mentre se invece lo svuotamento fosse manuale, dopo una qualunque causa di arresto, c'è il rischio che venga parzialmente svuotata e, quindi, un programma che accetti di partire da una qualunque condizione sconosciuta è di fatto sbagliato.
Io personalmente, visto che il testo non lo dice, farei quindi una prima assunzione ulteriore, decidendo di mettere un sensore di livello minimo, di vasca vuota: unica condizione valida per avviare il ciclo di riempimento.
Si sarebbe potuto dire che l'avvio ciclo deve essere condizionato dal non avere il livello del primo liquido, però è ancora errato. Quello è il livello raggiunto. Resta ancora una incertezza: potrebbe rimanere sul fondo vasca una quantità di mescola.
a questo punto si abbastanza a cavallo: metti assieme tutte le notizie che hai ricevuto e il programma è fatto:
1) avvio ciclo condizionato dalla pressione di un pulsante, dal sensore di livello minimo e dall'assenza di altri passi in corso.
2) Il primo passo farà partire le pompe e quant'altro, oltre che aprire la valvola del primo liquido.
3) raggiunto il primo sensore di livello si commuta al passo 2: si arresta la valvola del primo liquido e si attiva la valvola del secondo.
4) raggiunto questo livello si transita al passo 3, che a sua volta aprirà la valvola opportuna.
5) anche il passo quattro sarà uguale al passo 2 e 3.
6) raggiunti l'ultimo livello, transiterai ad un successivo passo con l'attesa del tempo di miscelazione.
7) trascorso il tempo di miscelazione il programma transiterà all'ultimo passo, dove accenderai la lampada di miscela pronta.
Ora, io non ricordo più bene il testo dell'esercizio, ma comincia a preparare la struttura dei passi e le loro relative attuazioni, che il resto lo completiamo per bene.
E fallo utilizzando FidocadJ, prendi i sorgenti dai miei post, così ci possiamo lavorare tutti assieme.
Se lo svuotamento della vasca è anche esso controllato da una valvola a programma, la ripartenza senza svuotamento puoi assumerla accettabile, non andando ad alterare il dosaggio dei quattro prodotti, mentre se invece lo svuotamento fosse manuale, dopo una qualunque causa di arresto, c'è il rischio che venga parzialmente svuotata e, quindi, un programma che accetti di partire da una qualunque condizione sconosciuta è di fatto sbagliato.
Io personalmente, visto che il testo non lo dice, farei quindi una prima assunzione ulteriore, decidendo di mettere un sensore di livello minimo, di vasca vuota: unica condizione valida per avviare il ciclo di riempimento.
Si sarebbe potuto dire che l'avvio ciclo deve essere condizionato dal non avere il livello del primo liquido, però è ancora errato. Quello è il livello raggiunto. Resta ancora una incertezza: potrebbe rimanere sul fondo vasca una quantità di mescola.
a questo punto si abbastanza a cavallo: metti assieme tutte le notizie che hai ricevuto e il programma è fatto:
1) avvio ciclo condizionato dalla pressione di un pulsante, dal sensore di livello minimo e dall'assenza di altri passi in corso.
2) Il primo passo farà partire le pompe e quant'altro, oltre che aprire la valvola del primo liquido.
3) raggiunto il primo sensore di livello si commuta al passo 2: si arresta la valvola del primo liquido e si attiva la valvola del secondo.
4) raggiunto questo livello si transita al passo 3, che a sua volta aprirà la valvola opportuna.
5) anche il passo quattro sarà uguale al passo 2 e 3.
6) raggiunti l'ultimo livello, transiterai ad un successivo passo con l'attesa del tempo di miscelazione.
7) trascorso il tempo di miscelazione il programma transiterà all'ultimo passo, dove accenderai la lampada di miscela pronta.
Ora, io non ricordo più bene il testo dell'esercizio, ma comincia a preparare la struttura dei passi e le loro relative attuazioni, che il resto lo completiamo per bene.
E fallo utilizzando FidocadJ, prendi i sorgenti dai miei post, così ci possiamo lavorare tutti assieme.
-

Candy
32,5k 7 10 13 - CRU - Account cancellato su Richiesta utente
- Messaggi: 10123
- Iscritto il: 14 giu 2010, 22:54
0
voti
PASSO 1
41 messaggi
• Pagina 3 di 5 • 1, 2, 3, 4, 5
Torna a Automazione industriale ed azionamenti
Chi c’è in linea
Visitano il forum: Nessuno e 7 ospiti

Elettrotecnica e non solo (admin)
Un gatto tra gli elettroni (IsidoroKZ)
Esperienza e simulazioni (g.schgor)
Moleskine di un idraulico (RenzoDF)
Il Blog di ElectroYou (webmaster)
Idee microcontrollate (TardoFreak)
PICcoli grandi PICMicro (Paolino)
Il blog elettrico di carloc (carloc)
DirtEYblooog (dirtydeeds)
Di tutto... un po' (jordan20)
AK47 (lillo)
Esperienze elettroniche (marco438)
Telecomunicazioni musicali (clavicordo)
Automazione ed Elettronica (gustavo)
Direttive per la sicurezza (ErnestoCappelletti)
EYnfo dall'Alaska (mir)
Apriamo il quadro! (attilio)
H7-25 (asdf)
Passione Elettrica (massimob)
Elettroni a spasso (guidob)
Bloguerra (guerra)











