Thanatos ha scritto:I finecorsa possono essere messi anche senza il relè per fare le prove?
certo, sono banali interruttori che servono solo a fermare il motore quando ha fatto arrivare in fondo la porta (fine corsa appunto).
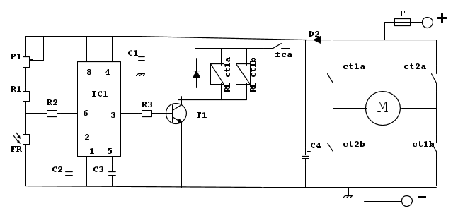
Thanatos ha scritto:un'altra cosa che non mi è chiara C4 fisicamente dove va collegato?
Semplicemente tra il + e il - della tua batteria / del tuo alimentatore.
Nello schema sotto ti ho indicato il polo '-' , che prima era solo indicato con il simbolo della 'massa', e forse non ti era chiaro. In pratica sono la stessa cosa.
Nello schema precedente c'era un piccolo errore a causa di un diodo che avevo ignorato... quindi ti ho spostato il polo + nella corretta posizione.
Per il manuale, se cerchi nel forum, vedrai che piu' volte è stata fatta questa domanda.... e troverai quindi molte indicazioni.
ciao

Elettrotecnica e non solo (admin)
Un gatto tra gli elettroni (IsidoroKZ)
Esperienza e simulazioni (g.schgor)
Moleskine di un idraulico (RenzoDF)
Il Blog di ElectroYou (webmaster)
Idee microcontrollate (TardoFreak)
PICcoli grandi PICMicro (Paolino)
Il blog elettrico di carloc (carloc)
DirtEYblooog (dirtydeeds)
Di tutto... un po' (jordan20)
AK47 (lillo)
Esperienze elettroniche (marco438)
Telecomunicazioni musicali (clavicordo)
Automazione ed Elettronica (gustavo)
Direttive per la sicurezza (ErnestoCappelletti)
EYnfo dall'Alaska (mir)
Apriamo il quadro! (attilio)
H7-25 (asdf)
Passione Elettrica (massimob)
Elettroni a spasso (guidob)
Bloguerra (guerra)






