Ciao a tutti,
avrei bisogno in macchina di comandare un relè con 2 pulsanti NO.
Il funzionamento dovrebbe esser così:
premo il primo pulsante "ON" il relè resta eccitato
premo il secondo pulsante "OFF" il relè si diseccita
è possibile fare una cosa del genere^
Grazie
Comandare relè con 2 pulsanti
Moderatori:
carloc,
g.schgor,
BrunoValente,
IsidoroKZ
44 messaggi
• Pagina 1 di 5 • 1, 2, 3, 4, 5
0
voti
0
voti
Ho 2 pulsanti normalmente aperti sul volante inutilizzati e li vorrei usare per quel relè
sono bravo a complicarmi la vita?

Edit:
per far capire ho questo sul volante (vedi foto)
i tasti set +, set - e res li ho utilizzati e sono a posto
ora dovrei fare coi 2 pulsanti on e off comandare un contatto
sono bravo a complicarmi la vita?
Edit:
per far capire ho questo sul volante (vedi foto)
i tasti set +, set - e res li ho utilizzati e sono a posto
ora dovrei fare coi 2 pulsanti on e off comandare un contatto
0
voti
Dovrebbe potersi fare con due relè:
uno con due contatti normalmente aperti, di cui uno usato per l'autoritenuta e l'altro per il comando del carico.
L'altro relè con un contatto normalmente chiuso'
uno con due contatti normalmente aperti, di cui uno usato per l'autoritenuta e l'altro per il comando del carico.
L'altro relè con un contatto normalmente chiuso'

2
voti
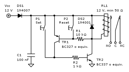
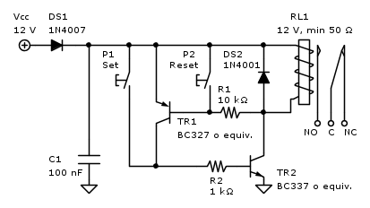
Puoi farlo anche con un flip-flop o con due transistor, due resistenze, due diodi e un condensatore, così:
Big fan of ⋮ƎlectroYou! Ausili per disabili e anziani su ⋮ƎlectroYou
Caratteri utili: À È É Ì Ò Ó Ù α β γ δ ε η θ λ μ π ρ σ τ φ ω Ω º ª ² ³ √ ∛ ∜ ₀ ₁ ₂ ₃ ₄ ₅ ₆ ∃ ∄ ∆ ∈ ∉ ± ∓ ∾ ≃ ≈ ≠ ≤ ≥
Caratteri utili: À È É Ì Ò Ó Ù α β γ δ ε η θ λ μ π ρ σ τ φ ω Ω º ª ² ³ √ ∛ ∜ ₀ ₁ ₂ ₃ ₄ ₅ ₆ ∃ ∄ ∆ ∈ ∉ ± ∓ ∾ ≃ ≈ ≠ ≤ ≥
1
voti
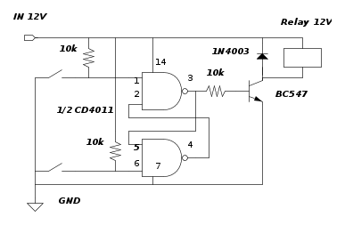
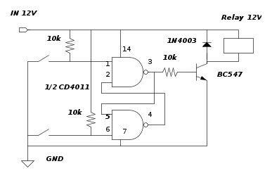
O con un flip flop fatto con due NAND di un CD4011:
marco
3
voti
Se non hai ancora il rele' e puoi sceglierlo a "due vie":
0
voti
@elfo:
soluzione "orribile" ma geniale e funzionante: spegni il relè cortocircuitando la bobina
,
tanto c'è la R in serie che limita la corrente (il pulsantino dovrebbero sopportare il doppio della corrente nella bobina del relè).

soluzione "orribile" ma geniale e funzionante: spegni il relè cortocircuitando la bobina
tanto c'è la R in serie che limita la corrente (il pulsantino dovrebbero sopportare il doppio della corrente nella bobina del relè).

0
voti
Grazie mille a tutti per le risposte.
Penso farò il flip-flop coi bc proposto da Guido perché dovrei aver già tutto a casa,
al limite posso usare la proposta di Marco ma non ho in casa relè con un contatto NC.
Penso farò il flip-flop coi bc proposto da Guido perché dovrei aver già tutto a casa,
al limite posso usare la proposta di Marco ma non ho in casa relè con un contatto NC.
2
voti
Certo che sei uno a cui piace complicarsi la vita
Usane uno solo di pulsanti ( l' altro lo userai per qualcos'altro) e prendi un relé passo passo a 12 Vac ( mi sembra che in DC sia difficile trovarli ) ci metti in serie una resistenza e sei a posto
Con lo stesso pulsante , una volta accendi e una volta spegni.
Hai il vantaggio della semplicità e la bobina non ha bisogno di restare alimentata.
Però, se ti piace usare i componenti che hai a casa e vuoi usare per forza i due pulsanti, come non detto
P.S.
anzi, lo puoi prendere a 24 Vac, così non c'è bisogno nemmeno della resistenza.
Capisco che però...la cosa diventa troppo semplice...
Usane uno solo di pulsanti ( l' altro lo userai per qualcos'altro) e prendi un relé passo passo a 12 Vac ( mi sembra che in DC sia difficile trovarli ) ci metti in serie una resistenza e sei a posto
Con lo stesso pulsante , una volta accendi e una volta spegni.
Hai il vantaggio della semplicità e la bobina non ha bisogno di restare alimentata.
Però, se ti piace usare i componenti che hai a casa e vuoi usare per forza i due pulsanti, come non detto
P.S.
anzi, lo puoi prendere a 24 Vac, così non c'è bisogno nemmeno della resistenza.
Capisco che però...la cosa diventa troppo semplice...
44 messaggi
• Pagina 1 di 5 • 1, 2, 3, 4, 5
Chi c’è in linea
Visitano il forum: Nessuno e 58 ospiti

Elettrotecnica e non solo (admin)
Un gatto tra gli elettroni (IsidoroKZ)
Esperienza e simulazioni (g.schgor)
Moleskine di un idraulico (RenzoDF)
Il Blog di ElectroYou (webmaster)
Idee microcontrollate (TardoFreak)
PICcoli grandi PICMicro (Paolino)
Il blog elettrico di carloc (carloc)
DirtEYblooog (dirtydeeds)
Di tutto... un po' (jordan20)
AK47 (lillo)
Esperienze elettroniche (marco438)
Telecomunicazioni musicali (clavicordo)
Automazione ed Elettronica (gustavo)
Direttive per la sicurezza (ErnestoCappelletti)
EYnfo dall'Alaska (mir)
Apriamo il quadro! (attilio)
H7-25 (asdf)
Passione Elettrica (massimob)
Elettroni a spasso (guidob)
Bloguerra (guerra)











