MaxCondizionatore Ariston errore E2
Moderatori:
paolo a m,
DarioDT,
Guerra
14 messaggi
• Pagina 2 di 2 • 1, 2
0
voti
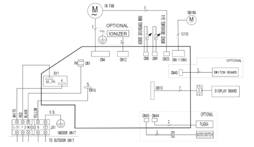
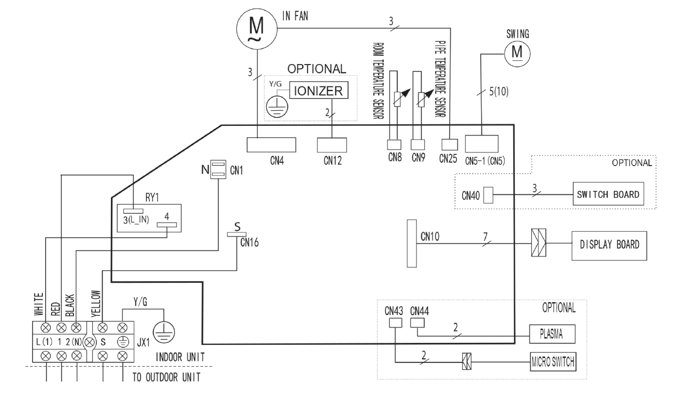
Se può esserti d'aiuto per individuarne l'ubicazione, in questo manuale d'installazione, da pag.83, sono riportati gli schemi delle connessioni delle unità interne/esterne suddivise per classe di potenza: ad esempio nell'unità esterna del modello da 2,5 kW, i vari sensori sono collegati ai connettori CN100 e CN21 (optional).
Max
MaxDisapprovo quello che dite, ma difenderò fino alla morte il vostro diritto di dirlo [attribuita a Voltaire]
La gentilezza dovrebbe diventare lo stile naturale della vita, non l'eccezione [Siddhārtha Gautama]
La gentilezza dovrebbe diventare lo stile naturale della vita, non l'eccezione [Siddhārtha Gautama]
-

Max2433BO
18,6k 4 11 13 - G.Master EY

- Messaggi: 4724
- Iscritto il: 25 set 2013, 16:29
- Località: Universo - Via Lattea - Sistema Solare - Terzo pianeta...
0
voti
In un video "Sud Americano" leggevo che il componente in avaria potrebbe essere il: Pipe temperatur sensor, che si trova nella unità interna, solo testandolo si potrebbe riscontrare se ciò che dicono e vero.
-

elektronik
7.800 4 6 7 - Master

- Messaggi: 3836
- Iscritto il: 12 mag 2015, 22:26
2
voti
dopo un po' di mesi e avendo tempo libero ho deciso di rimettere mani su questo condizionatore,quindi provate le sonde, che sono ok, mi accorgo che il relè di start non faceva il classico tic, quindi verifico che è alimentato,verifico la bobina che è ok, e il contatto che inchiodato sulla custodia, sostituito il relè il tutto funziona.
0
voti
Bravo Fa piacere quando una riparatura riesce a risolvere il problema, un caro saluto, Antoniovirgo61 ha scritto: le sonde, che sono ok, mi accorgo che il relè di start non faceva il classico tic, sostituito il relè il tutto funziona.
-

elektronik
7.800 4 6 7 - Master

- Messaggi: 3836
- Iscritto il: 12 mag 2015, 22:26
14 messaggi
• Pagina 2 di 2 • 1, 2
Torna a Termotecnica, illuminotecnica, acustica
Chi c’è in linea
Visitano il forum: Nessuno e 35 ospiti

Elettrotecnica e non solo (admin)
Un gatto tra gli elettroni (IsidoroKZ)
Esperienza e simulazioni (g.schgor)
Moleskine di un idraulico (RenzoDF)
Il Blog di ElectroYou (webmaster)
Idee microcontrollate (TardoFreak)
PICcoli grandi PICMicro (Paolino)
Il blog elettrico di carloc (carloc)
DirtEYblooog (dirtydeeds)
Di tutto... un po' (jordan20)
AK47 (lillo)
Esperienze elettroniche (marco438)
Telecomunicazioni musicali (clavicordo)
Automazione ed Elettronica (gustavo)
Direttive per la sicurezza (ErnestoCappelletti)
EYnfo dall'Alaska (mir)
Apriamo il quadro! (attilio)
H7-25 (asdf)
Passione Elettrica (massimob)
Elettroni a spasso (guidob)
Bloguerra (guerra)