Ho questo ventilradiatore, vorrei ridurre la velocità della ventola magari con un potenziometro, adesso ho 3 velocità: 1 va troppo piano, 2 va troppo forte, 3 lo uso solo quando devo scaldare velocemente e casa è molto fredda.
Non so se è meglio escludere il suo interruttore oppure abbassare solo la velocità 2, credo che è meglio usare un potenziometro in modo da regolare la velocità come più preferisco.
Per questo ventilradiatore ci sono 4 schede elettroniche diverse, perché può fare sia il caldo che il freddo, poi si può comandare a distanza in modo automatico ecc ecc la mia scheda è manuale e lo uso solo per il caldo e per far accendere la ventola avevo usato un interruttore termico su un tubo del radiatore e per la regolazione della ventola si fa dall'interruttore.
Posto lo schema elettrico sperando che sia quello giusto, sono passati anni e non ricordo che tipo di scheda ho io..
Ridurre velocità ventola ventilradiatore
Moderatori:
carloc,
g.schgor,
BrunoValente,
IsidoroKZ
20 messaggi
• Pagina 1 di 2 • 1, 2
1
voti
antonyb ha scritto:la mia scheda è manuale e lo uso solo per il caldo...
cosa intendi per scheda ?
si può avere un'immagine dettagliata o ancora meglio uno schema, o le caratteristiche tecniche o relativa marca modello?
e cosa significa è solo manuale?
antonyb ha scritto: per far accendere la ventola avevo usato un interruttore termico su un tubo del radiatore..
quindi la scheda sopra citata, non gestisce/controlla la temperatura/mot ventola ?
antonyb ha scritto:...per la regolazione della ventola si fa dall'interruttore.
cioè on/off della ventola, giusto ?
---
ora premesso che a mio avviso la regolazione della velocità di un motore monofase non è possibile con un "semplice potenziometro", credo sia opportuno fornire maggiori dettagli se si vuole un possibile aiuto, per far si che chi potrà-vorrà aiutarti avrà chiara la situazione, per questo le domande di cui sopra (ammesso che io riesca a darti una mano ...
in merito alla regolazione di velocità del solo motore, si dovrà partire quantomeno dalle caratteristiche di quest'ultimo.
1
voti
Per scheda intendo l'interruttore che puoi vedere nella prima foto, il venditore lo chiamava così, nel mio caso è un commutatore, ma ci sono altri modelli che sono vere e proprie schede, fanno molte funzioni, purtroppo io l'ho collegato come ho potuto, l'accensione la faccio fare dall'interruttore termico..
"solo manuale" significa che la velocità della ventola la devo fare io a mano, ci sono modelli che lo fanno in automatico da quello che ho capito.
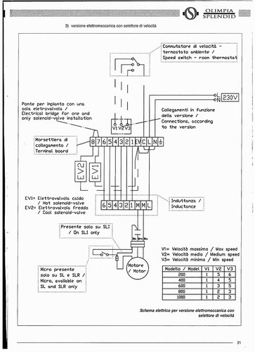
Il mia "scheda" ma chiamiamola accessorio dovrebbe essere il modello B0543 a pagina 8: http://www.olimpiasplendid.it/public/ca ... odotto.pdf
La scheda sopra citata gestisce la velocità 1 2 3 e off ma in modo manuale.
Io non ho modificato nulla, ho solo messo l'interruttore termico per far accendere la ventola quando diventa caldo il radiatore interno, altrimenti devo sempre stare li ad accendere e spengere manualmente..
Grazie
mir per il tuo aiuto..
"solo manuale" significa che la velocità della ventola la devo fare io a mano, ci sono modelli che lo fanno in automatico da quello che ho capito.
Il mia "scheda" ma chiamiamola accessorio dovrebbe essere il modello B0543 a pagina 8: http://www.olimpiasplendid.it/public/ca ... odotto.pdf
La scheda sopra citata gestisce la velocità 1 2 3 e off ma in modo manuale.
Io non ho modificato nulla, ho solo messo l'interruttore termico per far accendere la ventola quando diventa caldo il radiatore interno, altrimenti devo sempre stare li ad accendere e spengere manualmente..
Grazie
1
voti
1-
ok, quindi un commutatore a tre posizioni, ed immagino per le tre rispettive velocità (correggimi se sbaglio )
2-
quindi, il suo collegamento non è quello originale ? e come l'avresti collegato ? schema.
3-
termostato,
4-
cioè dal precedente commutatore, giusto?
ma non hai detto:
comunque prova a fornire le caratteristiche del motore in questione (potenza in watt,tensione in volt ed assorbimento in ampere) si può provare a cercare un regolatore di velocità, fermo restando un aspetto non secondario, ovvero il tipo di regolazione.
ovvero se si vuole una regolazione variabile di velocità e di tipo manuale, pensavo ad un regolatore per motori monofase (se di piccola potenza) che in commercio dovrebbero esserci, mentre se la regolazione la si vuole al variare della temperatura immagino una soluzione senz'altro più impegnativa e dispensiosa e non so se il gioco possa valere la candela, magari qualche intervento più autorevole potrà aiutarci, intanto vediamo le caratteristiche del motore.
antonyb ha scritto:Per scheda intendo l'interruttore che puoi vedere nella prima foto, il venditore lo chiamava così, nel mio caso è un commutatore, ...
ok, quindi un commutatore a tre posizioni, ed immagino per le tre rispettive velocità (correggimi se sbaglio )
2-
antonyb ha scritto:io l'ho collegato come ho potuto,
quindi, il suo collegamento non è quello originale ? e come l'avresti collegato ? schema.
3-
antonyb ha scritto:l'accensione la faccio fare dall'interruttore termico..
termostato,
4-
antonyb ha scritto:"solo manuale" significa che la velocità della ventola la devo fare io a mano,
cioè dal precedente commutatore, giusto?
antonyb ha scritto:Io non ho modificato nulla,...
ma non hai detto:
antonyb ha scritto:.. purtroppo io l'ho collegato come ho potuto...
comunque prova a fornire le caratteristiche del motore in questione (potenza in watt,tensione in volt ed assorbimento in ampere) si può provare a cercare un regolatore di velocità, fermo restando un aspetto non secondario, ovvero il tipo di regolazione.
ovvero se si vuole una regolazione variabile di velocità e di tipo manuale, pensavo ad un regolatore per motori monofase (se di piccola potenza) che in commercio dovrebbero esserci, mentre se la regolazione la si vuole al variare della temperatura immagino una soluzione senz'altro più impegnativa e dispensiosa e non so se il gioco possa valere la candela, magari qualche intervento più autorevole potrà aiutarci, intanto vediamo le caratteristiche del motore.
1
voti
probabilmente hai un commutatore a 3 vie , sulla via che ti interessa metti un diodo da 5 ampere e la velocità del motore (probabilmente un darlander monofase ) girerà con la metà della sua potenza. ma sei vuoi essere più preciso prendi delle resistenze ceramiche in rapporto al motore. ed ha ragione l`utente che ha scritto prima.
impotante sapere le caratteristiche del motore (vedi etichetta)
ciao farowatt
impotante sapere le caratteristiche del motore (vedi etichetta)
ciao farowatt

0
voti
che strana fusione esocentrica, quasi quasi preferisco la crasi
Mah...
Mah...
-

PietroBaima
90,7k 7 12 13 - G.Master EY

- Messaggi: 12206
- Iscritto il: 12 ago 2012, 1:20
- Località: Londra
0
voti
@
mir
1) si tre posizione e tre velocità + off.
2) non lo so come andrebbe collegato, c'è anche una sonda originale che puoi vedere nella foto, ma io ho messo l'interruttore termico.
3) accendo la caldaia tramite un termostato sul muro, quando l'acqua si scalda con uno come questo http://it.aliexpress.com/item/Normal-Op ... 01558.html mi si accende la ventola.
4) esatto devo cambiare io la velocità ma a 1 va piano e a 2 troppo forte, 3 solo casi estremi..
5) non ho capito molto cosa può fare la "scheda" che ho io, quindi con le mie scarse capacità l'ho collegato come ho potuto, magari se date un'occhiata al link in prima pagina forse ne capite di più (vedere il link e la foto con lo schema)
Io preferirei poter regolare la velocità come se avessi un potenziometro così farò delle prove e in base al rumore e alla temperatura troverò un buon compromesso, quindi non ci complichiamo la vita per far girare la ventola in base alla temperatura
Non è il massimo ma se la cosa è veramente complicata possiamo variare solo la velocità 2 magari abbassandola e lasciare le altre due come stanno, però se riusciamo a mettere un "potenziometro" ed eliminare le altre due velocità sarebbe il massimo, il tutto con una bella rotella, non vorrei rovinare l'estetica
Io dovrei avere il modello Bi2 SL400 e dai dati che dichiarano assorbe 0.25A 38W, 230V ph 1, 50Hz.
Se volete posso misurare col multimetro l'assorbimento in A.
Non so ditemi voi il da farsi...
Come si fa a capire se il motore è un trifase?
1) si tre posizione e tre velocità + off.
2) non lo so come andrebbe collegato, c'è anche una sonda originale che puoi vedere nella foto, ma io ho messo l'interruttore termico.
3) accendo la caldaia tramite un termostato sul muro, quando l'acqua si scalda con uno come questo http://it.aliexpress.com/item/Normal-Op ... 01558.html mi si accende la ventola.
4) esatto devo cambiare io la velocità ma a 1 va piano e a 2 troppo forte, 3 solo casi estremi..
5) non ho capito molto cosa può fare la "scheda" che ho io, quindi con le mie scarse capacità l'ho collegato come ho potuto, magari se date un'occhiata al link in prima pagina forse ne capite di più (vedere il link e la foto con lo schema)
Io preferirei poter regolare la velocità come se avessi un potenziometro così farò delle prove e in base al rumore e alla temperatura troverò un buon compromesso, quindi non ci complichiamo la vita per far girare la ventola in base alla temperatura
Non è il massimo ma se la cosa è veramente complicata possiamo variare solo la velocità 2 magari abbassandola e lasciare le altre due come stanno, però se riusciamo a mettere un "potenziometro" ed eliminare le altre due velocità sarebbe il massimo, il tutto con una bella rotella, non vorrei rovinare l'estetica
Io dovrei avere il modello Bi2 SL400 e dai dati che dichiarano assorbe 0.25A 38W, 230V ph 1, 50Hz.
Se volete posso misurare col multimetro l'assorbimento in A.
Non so ditemi voi il da farsi...
Come si fa a capire se il motore è un trifase?
1
voti
Quanto è spesso il soffiascaldone*?
Se vogliamo un intervento minimamente invasivo vale quello che è stato già detto da gente che ne sa più di me.
Se ci vogliamo divertire a smontare tutto, costruire un accrocchio, rimontare tutto e vedere l'effetto che fa si potrebbe mettere sul fondo del soffiascaldone una fila di ventole da 80x80mm, 12V in continua ed alimentarle tramite un variatore di velocità in PWM.
Le ventole recuperate da alimentatori ATX, diciamo da 12V 0.16A, si trovano a poco; forse addirittura aggratise nell'isola ecologica.
*neologismo inventato or ora per stuzzicare
PietroBaima 
Se vogliamo un intervento minimamente invasivo vale quello che è stato già detto da gente che ne sa più di me.
Se ci vogliamo divertire a smontare tutto, costruire un accrocchio, rimontare tutto e vedere l'effetto che fa si potrebbe mettere sul fondo del soffiascaldone una fila di ventole da 80x80mm, 12V in continua ed alimentarle tramite un variatore di velocità in PWM.
Le ventole recuperate da alimentatori ATX, diciamo da 12V 0.16A, si trovano a poco; forse addirittura aggratise nell'isola ecologica.
*neologismo inventato or ora per stuzzicare
Dalle vigenti norme:
Non costruire, compra!
Non riparare, ricompra!
Non costruire, compra!
Non riparare, ricompra!
20 messaggi
• Pagina 1 di 2 • 1, 2
Chi c’è in linea
Visitano il forum: Nessuno e 50 ospiti

Elettrotecnica e non solo (admin)
Un gatto tra gli elettroni (IsidoroKZ)
Esperienza e simulazioni (g.schgor)
Moleskine di un idraulico (RenzoDF)
Il Blog di ElectroYou (webmaster)
Idee microcontrollate (TardoFreak)
PICcoli grandi PICMicro (Paolino)
Il blog elettrico di carloc (carloc)
DirtEYblooog (dirtydeeds)
Di tutto... un po' (jordan20)
AK47 (lillo)
Esperienze elettroniche (marco438)
Telecomunicazioni musicali (clavicordo)
Automazione ed Elettronica (gustavo)
Direttive per la sicurezza (ErnestoCappelletti)
EYnfo dall'Alaska (mir)
Apriamo il quadro! (attilio)
H7-25 (asdf)
Passione Elettrica (massimob)
Elettroni a spasso (guidob)
Bloguerra (guerra)



pigreco]=π
