Re: [Esercizio Controllo automatico]
Moderatori:
dimaios,
carlomariamanenti
31 messaggi
• Pagina 3 di 4 • 1, 2, 3, 4
0
voti
Buongiorno g.schgor.
Come mi ha suggerito DrCox devo fare un po' chiarezza .
Partendo dal post 17 , per prima cosa non capisco come vengono fuori i due valori T1=0.561, T2=0.089 .
Che importanza hanno nel calcolo del diagramma di bode ? Non bastano i due poli e il guadagno statico per disegnare il diagramma di bode ? Inoltre perché' viene disegnato soltanto il diagramma dei moduli e non quello delle fasi .
Come mi ha suggerito DrCox devo fare un po' chiarezza .
Partendo dal post 17 , per prima cosa non capisco come vengono fuori i due valori T1=0.561, T2=0.089 .
Che importanza hanno nel calcolo del diagramma di bode ? Non bastano i due poli e il guadagno statico per disegnare il diagramma di bode ? Inoltre perché' viene disegnato soltanto il diagramma dei moduli e non quello delle fasi .
1
voti
Taras ha scritto:Non bastano i due poli e il guadagno statico per disegnare il diagramma di bode ?
Nella forma canonica T1 e T2 sono l'inv erso dei poli e K il guadagno statico.
0
voti
Pero' se i poli hanno lo stesso valore cioe' circa (s+11.22) perché ottengo T1 e T2 che sono diversi ?
1
voti
giusto.11.217 e 1.783
Come si fa al Politecnico a non conoscere la formula di risoluzione della equazione di secondo grado ?
E' dalla terza media che la ricordo a memoria
ax^2 + bx +c =0 ; X1,2 = (-b +/-radq(b^2-4ac))/2a
S^2 + 13 s + 20 = 0
S1,2 = (-13 +-Radq( 13^2 - 4x 20))/2 , vengono -11,217 e -1,783
per contro non ho ancora imparato ad usare Latex

0
voti
per g.schgor
Giusto , i poli sono distinti ma non uguali .
( per capire meglio )
Ricapitolando:
Le operazioni dall'inizio che sono state eseguite sono le seguenti :
Disegnate le tracce mediante il diagramma di bode dei due controllori :
Scelti i parametri kc , h = 1 , k=0 ( sono stati scelti in modo cosi' preciso probabilmente grazie alla tua esperienza)
C1(s) = Kc/s = 10r/s (grafico con un solo polo nell'origine con guadagno statico 10 ) traccia nera.
Controllore C2 per la f.d.t G(s) , i parametri utilizzati sono k=0 ( perché non c'era bisogno di aggiungere un polo nell'origine . Astatismo non richiesto , quindi C2(s) = 10 ( traccia verde )
Se ho capito bene la traccia rossa e' il risultato dell'esercizio , l'uscita .
La traccia rossa viene poi visualizzata nella risposta a gradino .
Un dubbio mi rimane su la scelta del parametro 10 sul primo controllore C1 .
Perche' hai messo kc = 10 ? il 10 e' forse la centratura del gradino ?
Giusto , i poli sono distinti ma non uguali .
( per capire meglio )
Ricapitolando:
Le operazioni dall'inizio che sono state eseguite sono le seguenti :
Disegnate le tracce mediante il diagramma di bode dei due controllori :
Scelti i parametri kc , h = 1 , k=0 ( sono stati scelti in modo cosi' preciso probabilmente grazie alla tua esperienza)
C1(s) = Kc/s = 10r/s (grafico con un solo polo nell'origine con guadagno statico 10 ) traccia nera.
Controllore C2 per la f.d.t G(s) , i parametri utilizzati sono k=0 ( perché non c'era bisogno di aggiungere un polo nell'origine . Astatismo non richiesto , quindi C2(s) = 10 ( traccia verde )
Se ho capito bene la traccia rossa e' il risultato dell'esercizio , l'uscita .
La traccia rossa viene poi visualizzata nella risposta a gradino .
Un dubbio mi rimane su la scelta del parametro 10 sul primo controllore C1 .
Perche' hai messo kc = 10 ? il 10 e' forse la centratura del gradino ?

1
voti
Aggiungo.
Visto che dici
ricorda che non sei obbligato a mantenere fisso lo schema a blocchi (vale come regola generale, anche per altri esercizi), puoi sempre giocarci, spostando i blocchi, nel modo che ti viene più comodo per fare poi le analisi.
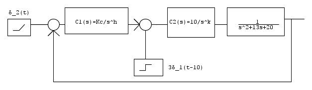
Partendo dal tuo schema:
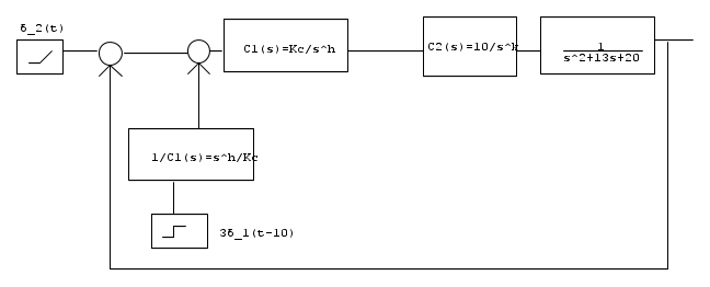
quello che ad esempio potresti fare è spostare il secondo ingresso indietro:
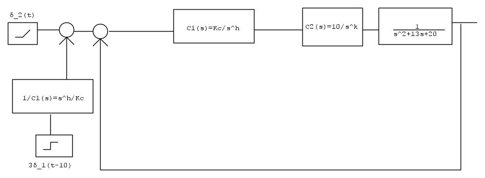
ed ancora indietro:
così nel blocco di retroazione hai una singola funzione di trasferimento più semplice, ed hai solo un blocchetto aggiuntivo che modifica uno degli ingressi
e l'ingresso diventa
dove a seconda del valore di h il secondo contributo dell'ingresso può essere uno step, un gradino, una rampa.
Da quest'ultimo diagramma riesci a ricavarti facilmente la funzione di trasferimento ingresso-uscita in funzione dei parametri.
Va benissimo avere l'esperienza per trovare ad occhio i valori giusti del controllore, ma nel tuo caso, in cui devi sostenere un esame, devi essere in grado di trovare degli approcci metodologici che ti portino alla soluzione in modo pragmatico, senza dover fare delle guess iniziali più o meno sbagliate.
Questi giochi con i diagrammi a blocchi sono solo una delle possibili cose che possono essere fatte per aiutarti nell'analisi. Analizzare il comportamento asintotico del diagramma è un altro sturmento utile per poter avere informazioni che ti permettano di ricavare info sui parametri.
Esempio sciocco: è ovvio che se nel limite di bassa frequenza il diagramma deve essere crescente, per forza di cose devi avere degli zeri nell'origine...
Sono queste le considerazioni che devi fare.
Visto che dici
Taras ha scritto:Non mi e' mai capitato di avere due controllori in catena diretta.
ricorda che non sei obbligato a mantenere fisso lo schema a blocchi (vale come regola generale, anche per altri esercizi), puoi sempre giocarci, spostando i blocchi, nel modo che ti viene più comodo per fare poi le analisi.
Partendo dal tuo schema:
quello che ad esempio potresti fare è spostare il secondo ingresso indietro:
ed ancora indietro:
così nel blocco di retroazione hai una singola funzione di trasferimento più semplice, ed hai solo un blocchetto aggiuntivo che modifica uno degli ingressi
e l'ingresso diventa
dove a seconda del valore di h il secondo contributo dell'ingresso può essere uno step, un gradino, una rampa.
Da quest'ultimo diagramma riesci a ricavarti facilmente la funzione di trasferimento ingresso-uscita in funzione dei parametri.
Va benissimo avere l'esperienza per trovare ad occhio i valori giusti del controllore, ma nel tuo caso, in cui devi sostenere un esame, devi essere in grado di trovare degli approcci metodologici che ti portino alla soluzione in modo pragmatico, senza dover fare delle guess iniziali più o meno sbagliate.
Questi giochi con i diagrammi a blocchi sono solo una delle possibili cose che possono essere fatte per aiutarti nell'analisi. Analizzare il comportamento asintotico del diagramma è un altro sturmento utile per poter avere informazioni che ti permettano di ricavare info sui parametri.
Esempio sciocco: è ovvio che se nel limite di bassa frequenza il diagramma deve essere crescente, per forza di cose devi avere degli zeri nell'origine...
Sono queste le considerazioni che devi fare.
"The past is not really the past until it has been registered. Or put another way, the past has no meaning or existence unless it exists as a record in the present."
John Archibald Wheeler
John Archibald Wheeler
1
voti
Dunque, G(s) ha K=0.05 che diventa 0.5 con C2=10 (k=0, perché non puoi integrare il distuibo).
C1 deve quindi essere un integratore (h=1 per annullare l'errore statico).
Rimane da determinare KC, che influisce sulla qualità cella 'risposta'.
Disponendo di un simulatore, si può trovare il valore che soddisfi eventuali requisiti.
Con KC=10 si ha la risposta del post[21]
Tutto qui.
C1 deve quindi essere un integratore (h=1 per annullare l'errore statico).
Rimane da determinare KC, che influisce sulla qualità cella 'risposta'.
Disponendo di un simulatore, si può trovare il valore che soddisfi eventuali requisiti.
Con KC=10 si ha la risposta del post[21]
Tutto qui.
0
voti
Io vi ringrazio moltissimo . Siete dei professionisti .
Se passo l'esame continuo a risolvere questa tipologia di esercizi per passione e curiosità .

Se passo l'esame continuo a risolvere questa tipologia di esercizi per passione e curiosità .

31 messaggi
• Pagina 3 di 4 • 1, 2, 3, 4
Torna a Automazione industriale ed azionamenti
Chi c’è in linea
Visitano il forum: Nessuno e 18 ospiti

Elettrotecnica e non solo (admin)
Un gatto tra gli elettroni (IsidoroKZ)
Esperienza e simulazioni (g.schgor)
Moleskine di un idraulico (RenzoDF)
Il Blog di ElectroYou (webmaster)
Idee microcontrollate (TardoFreak)
PICcoli grandi PICMicro (Paolino)
Il blog elettrico di carloc (carloc)
DirtEYblooog (dirtydeeds)
Di tutto... un po' (jordan20)
AK47 (lillo)
Esperienze elettroniche (marco438)
Telecomunicazioni musicali (clavicordo)
Automazione ed Elettronica (gustavo)
Direttive per la sicurezza (ErnestoCappelletti)
EYnfo dall'Alaska (mir)
Apriamo il quadro! (attilio)
H7-25 (asdf)
Passione Elettrica (massimob)
Elettroni a spasso (guidob)
Bloguerra (guerra)










